0
问答首页 最新问题 热门问题 等待回答标签广场
我要提问

稳压电路继电器控制电路

继电保护操作电源自动切换电路

继电保护操作电源自动切换电路
提问者:jenny042 地点:- 浏览次数:1469 提问时间:01-14 14:11
我有更好的答案
提 交
1条回答
kallon7250 01-16 18:12

125.继电保护操作电源自动切换电路.gif


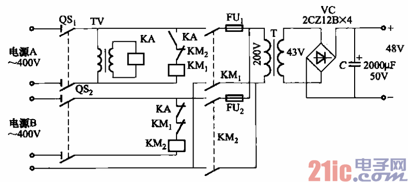
当变电所有两路独立供电电源时,可采用如图所示的继电保护操作电源自动切

换线路,以代替蓄电池组供电。

 图中,TV为继电保护用的电压互感器;KA为交流电压继电器,DY-28型/loOv,整

定为80V释放;熔断器FUi、FUz是为防止接触器触头粘住作短路保护而设的。

撰写答案
提 交
1 / 3
1 / 3
相关稳压电路
用高压线性稳压器HIP5600构成的小功率无变压器稳压电源电路图
晶闸管式过电流保护电路之一a
晶体管稳流电源电路之二
0-30V连续可调稳压电源
无触点可逆换挡稳压电源
相关继电器控制电路
继电器低功耗保持电路图
.时间继电器控制正反转启动电路
继电器低功耗保持电路图
继电器输出简单的光束报警电路图
家用电器红外遥控接收电路图