0
问答首页 最新问题 热门问题 等待回答标签广场
我要提问

稳压电路

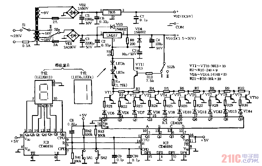
无触点可逆换挡稳压电源

无触点可逆换挡稳压电源
提问者:脑洞大赛14 地点:- 浏览次数:11130 提问时间:10-04 11:29
我有更好的答案
提 交
1条回答
毛毛lallala 10-12 22:07

无触点可逆换挡稳压电源.gif

撰写答案
提 交
1 / 3
1 / 3
相关稳压电路
晶闸管式过电流保护电路之一a
用高压线性稳压器HIP5600构成的小功率无变压器稳压电源电路图
晶体管稳流电源电路之二
0-30V连续可调稳压电源
CW7800构成的集成稳压器的升压电路之二