0
问答首页 最新问题 热门问题 等待回答标签广场
我要提问

电源电路充电电路

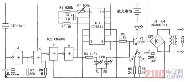
CD4541镉镍电池自动充电电路图

CD4541镉镍电池自动充电电路图
提问者:胡政鹏测试_30 地点:- 浏览次数:10062 提问时间:06-05 10:20
我有更好的答案
提 交
1条回答
深圳市先研科技有限公司 06-10 22:47

如图所示是CD4001/CD4541构成的镉镍电池自动充电器电路。


本电路是专为5号、7号镉镍电池充电而设计的,具有自动充电、恒流充电的特点。电路如图所示。接通电源后电路即开始工作,内部计数器对振荡器进行计数,直到计数计满后,IC1的8脚输出电平发生翻转而停止计数。如10脚M端接高电平,则计满后8脚翻转,然后再计数,计满后再翻转如此循环。


CD4541镉镍电池自动充电电路图.jpg

撰写答案
提 交
1 / 3
1 / 3
相关电源电路
无噪声的的功放电源电路
LG CF-25H84彩电开关电源电路
LG MC-8AA机心彩电开关电源电路
LG MC-022A机心彩电开关电源电路
LG MC-019A机心彩电开关电源电路
相关充电电路
长延时恒流充电电路
仙童高通2.0手机快速充电方案
LT1307构成的恒流充电电路图
由MIC5158构成的电池充电电路
镉溴蓄电池充电电路