0
问答首页 最新问题 热门问题 等待回答标签广场
我要提问

电源电路串联电路整流电路

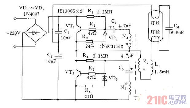
串联式电子整流器电路图

串联式电子整流器电路图
提问者:60user151 地点:- 浏览次数:4566 提问时间:12-01 19:51
我有更好的答案
提 交
1条回答
xwgc888 12-02 22:15

串联式电子整流器电路图.jpg

撰写答案
提 交
1 / 3
1 / 3
相关电源电路
无噪声的的功放电源电路
LG CF-25H84彩电开关电源电路
LG MC-8AA机心彩电开关电源电路
LG MC-022A机心彩电开关电源电路
LG MC-019A机心彩电开关电源电路
相关串联电路
双臂整流模块串联电路
采用多个TCA965的串联电路
串联型开关电源电路图
串联式电子镇流器电路图
串联输入控制电路
相关整流电路
桥式整流电容滤波电路
双臂整流模块串联电路
三倍压整流电路
硅整流电容储能直流系统电路
对整流中器件的保护电路图