0
问答首页 最新问题 热门问题 等待回答标签广场
我要提问

电源电路充电电路

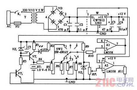
简易电池自动恒流充电电路的总电路图

简易电池自动恒流充电电路的总电路图
提问者:HDbuyer 地点:- 浏览次数:8599 提问时间:01-16 20:21
我有更好的答案
提 交
1条回答
秦小姐9048 01-25 12:00

简易电池自动恒流充电电路的总电路图如图所示。它是由变压器整流电路、恒流产生电路、充电检测电路、显示电路和电源电路5部分构成。总电路图中需要注意的是各个单元电路之间的连接一定要准确,同时各部分的布局要合理。


简易电池自动恒流充电电路的总电路图.jpg

撰写答案
提 交
1 / 3
1 / 3
相关电源电路
无噪声的的功放电源电路
LG CF-25H84彩电开关电源电路
LG MC-8AA机心彩电开关电源电路
LG MC-022A机心彩电开关电源电路
LG MC-019A机心彩电开关电源电路
相关充电电路
长延时恒流充电电路
仙童高通2.0手机快速充电方案
LT1307构成的恒流充电电路图
由MIC5158构成的电池充电电路
镉溴蓄电池充电电路