0
问答首页 最新问题 热门问题 等待回答标签广场
我要提问

传感器电路温度传感器电路

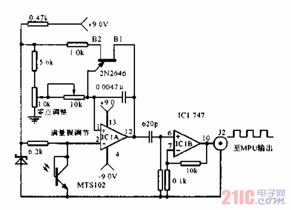
温度传感器到数字MPU的连接电路

温度传感器到数字MPU的连接电路
提问者:linlin10 地点:- 浏览次数:1454 提问时间:09-12 08:55
我有更好的答案
提 交
1条回答
sunllordong 09-21 19:53

温度传感器到数字MPU的连接电路.gif

撰写答案
提 交
1 / 3
1 / 3
相关传感器电路
带二线串行接口智能温度传感器TCN75与89C51单片机的接口电路图
开关电源TVS保护电路图
触摸延时开关电源电路
GM3043型CMOS遥控红外发射器电路
电桥电路和补偿电路图
相关温度传感器电路
无温度传感器,直流供电的线性充电器电路图
温度传感器放大电路
温度传感器用于晶体补偿电路
正温度传感器与系数电阻电路图
有隔离放大的温度传感器电路图