0
问答首页 最新问题 热门问题 等待回答标签广场
我要提问

传感器电路湿度传感器电路

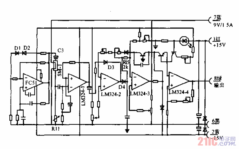
湿度传感器转换电路

湿度传感器转换电路
提问者:bctwerwer 地点:- 浏览次数:9917 提问时间:01-18 19:27
我有更好的答案
提 交
1条回答
该带1986 01-22 08:27

湿度传感器转换电路.gif

撰写答案
提 交
1 / 3
1 / 3
相关传感器电路
带二线串行接口智能温度传感器TCN75与89C51单片机的接口电路图
开关电源TVS保护电路图
触摸延时开关电源电路
GM3043型CMOS遥控红外发射器电路
电桥电路和补偿电路图
相关湿度传感器电路
传感器电路图:湿度传感器接口电路图
氯化锂湿度传感器电桥电路
湿度传感电路
湿度传感器线性频率输出式相对湿度测量电路图
温湿度传感器在电子制造业中解决方案