
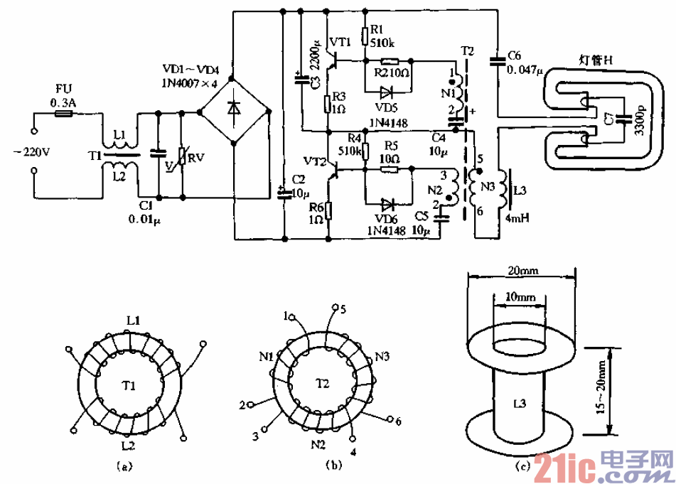
16W2D单端内启动节能灯专用的电子镇流器的电路见图1-60所示,电路由射频干扰滤
波器、氧化锌压敏电阻保护器、桥式整流器、高频振荡器、LC串联输出级等部分组成。
射频干扰滤波器由电感Ll、L2及电容Cl组成,同时电容Cl对电路的功率因素也有
一定的校正作用。RV为氧化锌压敏电阻器,当电网错相或意外电压增高,可迅速导通,使
快速熔断丝FU熔断,从而保护电子镇流器与灯管不受损坏。
桥式整流电路由VDI~VD4组成,然后经C2电容滤波。高频振荡器采用变压器耦合自
激振荡电路,在刚接通电源瞬间,虽然VTI与VT2回路电路参数完全相同,但由于元器件
的离散性,必然会使其中一只三极管优先导通,然后依靠变压器T2的耦合作用,使另一只
三极管导通,而先导通的一只三极管则由导通态跃变为截止态。通过T2磁通的正反周期性
变化,使VTI、VT2轮流饱和导通与截止,很快建立振荡。振荡电路一旦被激发,高频信
号则经过扼流圈L3和电容C7等组成的串联电路,引起串联谐振,于是在C7两端产生很高
的谐振电压,将灯H一次性启动点燃。灯一旦被点燃,Lc串联电路失谐,只要电路元件参
数选取适当,灯便可工作在正常的额定状态。