开关电源电路
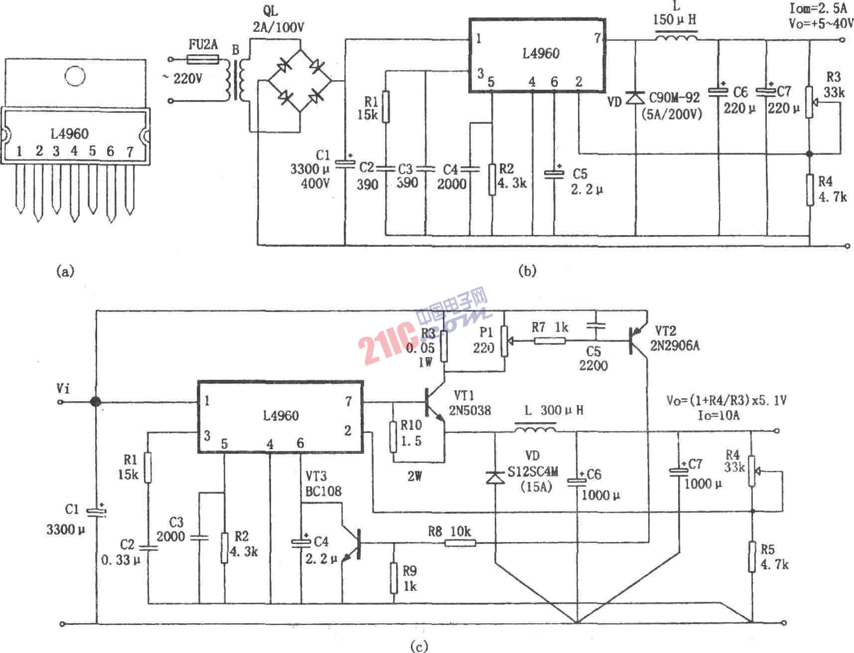
如图所示为由L4960构成的+5~+40V开关电源电路。交流220V电压经过变压器降压、桥式整流和滤波得到直流电压Vi,输入L4960①脚,在L4960内部软启动电路的作用下,输出电压逐步上升。当整个内部电路工作正常后,输出电压在R3、R4取样后,送回②脚,在内部误差放大器中与5.1V基准电压进行比较,得到误差电压,再用误差电压的幅度去控制PWM比较器输出的脉冲宽度,经过功率输出级放大和降压式输出电路(由L、VD、C6和C7构成),使输出电压Vo保持不变。L4960 7脚得到的是功率脉冲调制信号,该信号为高电平(L4960内部开关功率管导通)时,除了向负载供电之外,还有一部分电能储存在L和C6、C7中,此时续流管VD截止。当功率脉冲信号为低电平(开关功率管截止)时,VD导通,储存在L中的电能就经过由VD构成的回路向负载放电,从而维持输出电压Vo不变。 ’
图(c)所示为L4960的电流扩展电路。该电路采用外接大功率三极管的方法。将输出电流扩展为10A。并且设置了由VT2、VT3以及R5、R6、R7、R8、R9等元件组成的过流保护电路,当输出电流大于10A时,保护电路动作,将L4960的⑥脚电位钳位到0V,关闭PWM比较器,终止电流的输出。
