0
问答首页 最新问题 热门问题 等待回答标签广场
我要提问

开关电源电路开关电路

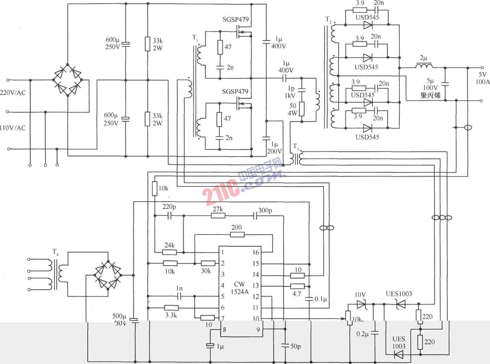
用CW1525A制作的半桥变换式开关稳压电源电路

用CW1525A制作的半桥变换式开关稳压电源电路
提问者:april_yu 地点:- 浏览次数:4120 提问时间:03-07 07:50
我有更好的答案
提 交
1条回答
wang2222222 03-13 07:44

 

撰写答案
提 交
1 / 3
1 / 3
相关开关电源电路
TEA1753T开关电源应用电路
TH-1024S集线器开关电源电路图
24V开关电源原理电路图
谁有开关电源电路原理图
一种UC3842设计的PWM开关电源电路
相关开关电路
数控开关电源过流保护电路图
全桥式开关电源电路主回路
红外灯遥控开关电路图
单路双通道电源遥控开关接收电路
聚合开关式过流保护电路图