0
问答首页 最新问题 热门问题 等待回答标签广场
我要提问

开关电源电路

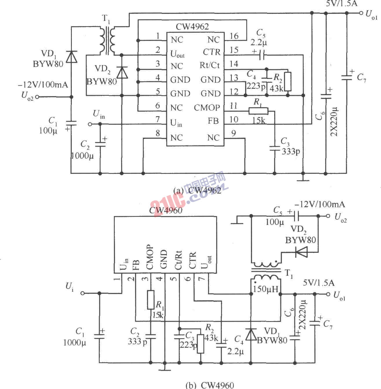
CW4960/CW4962构成双电压(+5V/1.5A、-12V/100mA)输出的应用电路

CW4960/CW4962构成双电压(+5V/1.5A、-12V/100mA)输出的应用电路
提问者:ajcfmxd 地点:- 浏览次数:6362 提问时间:09-29 13:44
我有更好的答案
提 交
1条回答
鹤壁华盛 10-07 03:16

  由CW4962、CW4960构成的+5V/1.5A、-l2V/100mA的稳压电源电路如图所示。其中,+5V、1.5A是主电源。在输出电路中用变压器代替电感线圈。-12V、l00mA的辅电源是将变压器二次绕组再整流、滤波后得到。

 

 

撰写答案
提 交
1 / 3
1 / 3
相关开关电源电路
TEA1753T开关电源应用电路
TH-1024S集线器开关电源电路图
24V开关电源原理电路图
谁有开关电源电路原理图
一种UC3842设计的PWM开关电源电路