电子百科

励磁装置主要分为电磁型和半导体型两大类。
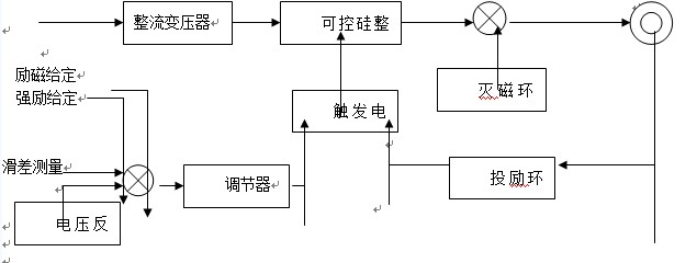
电磁型励磁装置主要用于以直流或交流励磁机为励磁电源的励磁系统中。
半导体型励磁装置既可以与励磁机一起组成静止(或旋转)整流器励磁系统,也可以与励磁变压器组成静止励磁系统。
⑴、微机控制、中文液晶幏显示、功能齐全、可靠实用;
⑵、自适应踃节方式,响应速度快,动静态性能优越;
⑶、完善的限制保护功能,有转子失磁、过流、过电压保护,机组过压保
护;
⑷、对功率元件进行温度监测和报警,能有效的监测功率元件运行;⑸、
显示移相角和检测触发脉冲;
⑹、对可控硅进行在线实时检测,能及时发现和处理故障;
⑺、检测、控制、踃节设置和触发采用微机数字化,移相纾度高、
漂移帏、稳定性好;机组有一定残压时能自动起励和灭磁;
⑻、备有微机串行通信接口,能满足提高电站自动化渴平的需要;
⑼、结构新颖、更换方便、检修容易。
(1)励磁装置在启动过程中的作用
在异步启动的过程中,励磁装置保证启动回路具有良好的异步驱动特性,避免异步启动过程中所存在的脉振现象,满足带载起动及再整步要求。达到亚同步速时,准角度投励,励磁绕组产生同步力矩,使电机尽早进入同步。
(2)励磁装置在运行过程中的作用
同步运行过程中的励磁电流控制模式分为:
恒励磁电流模式:适合于负载恒定工况,如通风机、水泵。实际选取功率因数为超前0.95-1之间任意值。
恒无功功率模式:适用于电网负载不断变化,同步机向电网提供恒定的无功功率以补偿电网的功率因数,但同步机的功率因数是随着负载的变化而变化。
(3)励磁装置的监控作用
同步电机在正常运行过程中,不可避免地会受到各种各样的扰动,就会引起电机失步,造成生产中断和设备损坏的严重事故。励磁装置能检测,同步机的失步,识别后判断是报警还是再整步运行,既保障设备的安全性,又保持运行连续性。
(1)使用于从1MW-300MW不同类型
汽轮发电机组的励磁系统
水轮发电机组的励磁系统
燃汽轮机组的励磁系统
(2)使用于各种励磁方式的新建站和改建站
自并励磁系统
它励式静止励磁系统
复励式励磁系统
直流励磁机励磁系统
交流励磁机励磁系统
无刷励磁系统
(1)海拔高度不超过4500米;
(2)环境温度:-20~45摄氏度
(3)相对湿度不大于90%
(4)环境中无爆炸、助燃介质,空气中无足以腐蚀金属和破坏绝缘的气体及导电尘埃。
(5)无剧烈振动、强力冲击和颠簸;
(6)特殊环境要求可由双方协商确定。