电子百科

氩弧焊机按操作方法可分为钨极手工氩弧焊机、半自动和自动氩弧焊机等几种;按焊机种类可分为直流、交流、脉冲三种钨极氩弧焊机。它们的组成如下所示:
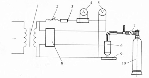
一、手工交流钨极氩弧焊机

1-焊接变压器;2-扼流圈;3-稳定变阻器;4-交流电流表;5-电压表;6-焊枪;7-减压流量计;8-高频振荡器;9-焊件;10-氩气瓶。
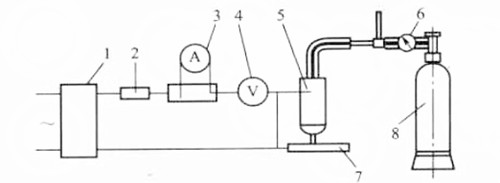
二、手工直流钨极氩弧焊机

1-直流整流电源;2-稳定变阻器;3-直流电流表;4-电压表;5-焊枪;6-减压流量计;7-焊件;8-氩气瓶。
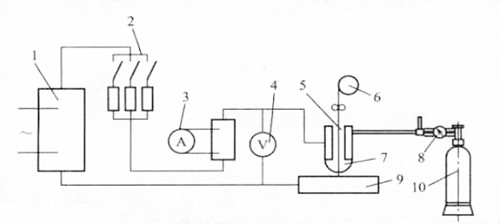
三、直流钨极自动氩弧焊机

1-直流电源;2-可变电阻;3-直流电流表;4-扼流圈;5-电压表;6-焊枪;7-减压流量计;8-氩气瓶;9-焊件;10-高频振荡器。
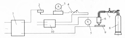
四、熔化极自动氩弧焊机

1-直流电源;2-稳定变阻器;3-直流电流表;4-电压表;5-送丝轮;6-焊丝盘;7-焊枪;8-减压器;9-工件;10-氩气瓶。
氩弧焊机在主回路,辅助电源,驱动电路,保护电路等方面的工作原理是与手弧焊机是相同的.在此不再多叙述,而着重介绍氩弧焊机所特有的控制功能及起弧电路功能.
氩弧焊机要求氩气先来后走,而电流则后来先走(相对气而言),这此都是通过手开关控制实现的.
当焊机主开关合上后,辅助电源工作,给控制电路提供了24V的直流电.手开关未合上时,24V直流电通过电阻R5使Q2导通,CW3525芯片的8脚经过T形滤波器(L5,C5组成,抗干扰用)对地短路,此时,CW3525处于封波状态,电路无输出;手开关合上时,24V直流电通过电阻R4,R8使Q1导通,Q2基极被拉低而关断,24V直流电通过电阻R6,R7使Q3导通继电器J3A吸合,使控制气体供给的电磁阀工作,给焊接供气.而8脚电位由于缓起动电阻,电容的作用缓慢增长,经过一定时间,CW3525开始工作,电路开始输出功率.这样,电流就较气延时供给延时时间由缓起动动阻,容值决定).
电磁阀为气体供给控制器件,当继电器J3A合上,电磁阀中的电感线圈获得电流,产生磁能,把铁块吸离气管管口,气体通过电磁阀供给焊接.
手开关控制电路中,电感线圈L1~L4及C1,C2起到防止干扰而使手开关误导通的作用.
手开关合上时,由于Q3导通继电器J3A吸合,电磁阀打开供气.辅助电源向电容C17充电.而由于热敏电阻RT4,RT5的限流,使得手开关不到于因电流过大而损坏;
2,焊接结束,手开关断开后,Q2导通,CW3525的8脚电位被拉低,电路停止输出,而C17上仍充有电能,它通过R6,R7放电供给Q3导通,保持电磁阀导通延时供气.实现了焊接对电流,气体的控制要求.
高频,高压电流的产生与控制
产生:氩弧焊机的起弧需要高压,为了能在手弧焊机的基础上产生高压并送到输出回路电路.
工作原理:
升压变压器;图中变压器为24:70,将307电压升高约3倍.
采用4倍压整流电路;如图(C11~C14,D11~D14)来产生高压:①当升压变压器(T1)初级流过一正脉冲电流时(电压值为U),N2产生一上正下负(正向)的感应电动势,并给电容C14充电,使电容C14的端电压也为U,;且由于线圈续流和D14的作用,在主变中无电流流过时,C14也不能放电;②升压变压器流过一等值的负脉冲电流时,在N2上产生一上负下正的感应电动势(值为U),给C11充电,使得C11上的压降VC11=VC14+U感应=2V,方向如图;③升压变压器T1再流过一正脉冲电流时,N2上又产生上正下负的感应电动势,这时,电容C13充电,端电压VC13=VC11+U感应-VC14=2V,方向如图;④升压变压器的电流方向再次改变,使得N2上的感应电动势方向为上负下正,这时,电容C12得到电能,且VC12=VC13+VC14-VC11=2V,方向如图,这样,在A,B间便形成了4U的压降.
高频振荡发生器:(由L3(N3),C5,放电嘴组成)
①A,B两点的压降达到4V(V为逆变器输出电压,约1KV),给电容C15充电;
②放电嘴因高压击穿放电,此时,相当于短路L3,C15;
③L3,C15产生高频振荡,f=L/2π√LC
④由于输出能量的不断补充,使得每隔一定时间,L3,C15便产生高频振荡电流,并通过T4次级输出到输出.由于T4上要通过高频高压的电流,其技术参数要求严格,它的质量是起弧难易,焊接效果的决定性因素.
输出回路中有高频高压电流后,保证了起弧,可如果防护不当,高频高压电流便会反向击穿二次整流中的整流管,甚至损坏主变T1初级线圈所联接的电路,而且,高频高压只是在起弧时使用,起弧后,便不再需要,所以,需适时断开高频高压发生器。
①防干扰控制:在输出端的正负极间接有压敏电阻与电容,其对于高频高压电流来说明相当于短路同时,正负端都接有抗高频的电感线圈,这样,就控制了高频高压电流反窜到二次整流的电路中,只在输出端形成回路.同时,接在正极与机壳间的电阻(压敏)和电容也能有效地防止高频电流及其它干扰.
②高频高压电流的产生与关断控制:高频高压电流的产生与关断都由继电器J控制,手开关全上时,把S2合上,这时,电路工作,输出约56伏的直流电压,它使继电器动作,吸合JA,使高频高压电路工作,产生高频高压电流输出,引起电弧,电弧一引起,输出回路便出现大电流,流经电抗器(电感线圈);由于电感的续流作用,能使电抗器正端电压降到很低的电位(甚至为负值),这时,继电器被可靠地断开,高频高压发生器停止工作,完成了对高频高压电流的控制.
WSE5系列交直流方波氩弧焊机
WSE5系列交直流方波氩弧焊机
WSE系列交直流多用氩弧焊机(动铁芯硅整流组件)
WS系列IGBT逆变式直流氩弧焊机
WS-250IGBT逆变式直流氩弧焊机
WS-315IGBT逆变式直流氩弧焊机
WS-400IGBT逆变式直流氩弧焊机
WS-500IGBT逆变式直流氩弧焊机
WSM-160逆变式脉冲直流钨极氩弧焊机
WSM-200逆变式脉冲直流钨极氩弧焊机
WSM-250逆变式脉冲直流钨极氩弧焊机
WSM-315逆变式脉冲直流钨极氩弧焊机
WSM-400逆变式脉冲直流钨极氩弧焊机
WSM-500逆变式脉冲直流钨极氩弧焊机专机类

1. 额定输入电压(V)三相交流,380V,50/60Hz
2. 输入电压范围(V)260V~460V
3. 额定输出容量(A)400A,36V
4. 输出空载电压(V)55V~80V
5. 负载持续率60%
6. 功率因数COSφ≥0.85
7. 效率η85%
8. 绝缘等级H
9. 外形尺寸(mm)540X255X540
10.净重(Kg)29
11.参数存储区(个)30药皮焊条手工焊参数
12.电流(A)10-40013.