0
问答首页 最新问题 热门问题 等待回答标签广场
我要提问

开关电源电路电源

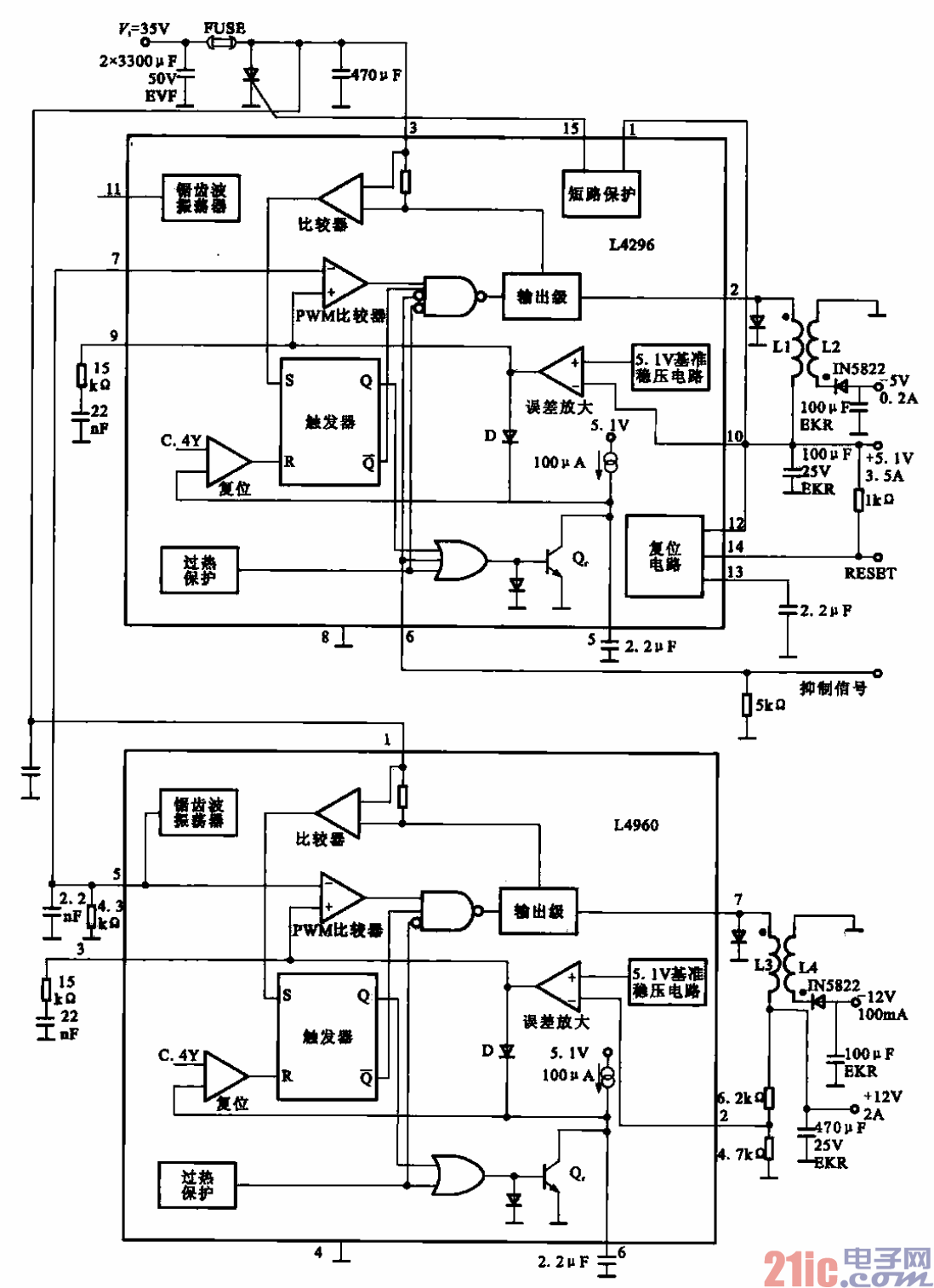
具有+5.1V、-5V、+12V和-12V输出的电脑主板电源电路

具有+5.1V、-5V、+12V和-12V输出的电脑主板电源电路
提问者:斯图尔特233 地点:- 浏览次数:9229 提问时间:02-18 06:21
我有更好的答案
提 交
1条回答
uwufwjrw 02-27 04:08

5.具有+5.1V、-5V、+12V和-12V输出的电脑主板电源电路.gif


具有+5.1V、-5V、+12V和-12V输出的电脑主板电源电路


如下是应用于数码产品中的电源电路实例,这些地电源电路常用于电脑主板、笔记本电脑、数码设

备、显示器等产品中。

    图所示是应用于电脑主板中的电源供电电路,它具有多种输出电压。

撰写答案
提 交
1 / 3
1 / 3
相关开关电源电路
TEA1753T开关电源应用电路
TH-1024S集线器开关电源电路图
24V开关电源原理电路图
谁有开关电源电路原理图
一种UC3842设计的PWM开关电源电路
相关电源
TDA16846组成的彩电开关电源原理图
联想LX-PL4C2型彩色显示器开关电源电路
长虹CN-9机心彩电开关电源电路
索尼KV2184彩电开关电源电路
王牌TCL-3460D彩电开关电源电路