
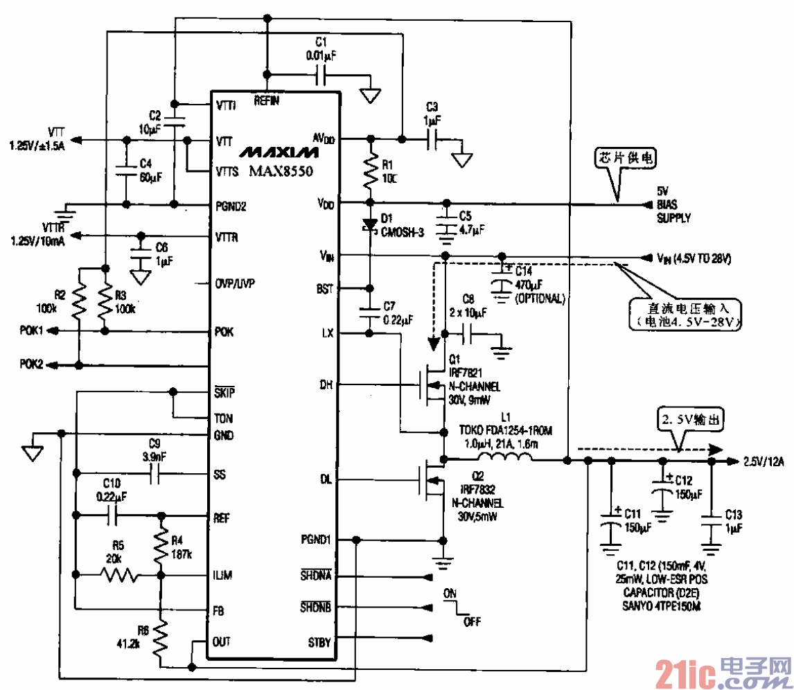
内存电源控制器(MAX8550)(三星Q35笔记本电脑)
所示是用于笔记本电脑内存电源的控制电路,它采用MAC8550作控制芯片,该芯片也可
用于台式电脑或图形卡等产品中。
由于内存电路所需要的电源电压值精度较高(+2.5 V),而电池的供电电压精度较低,随着使用时
间还会有所降低,因此稳压电路的工作精度和稳压度都要求较高。
MAX8550也采用脉宽调制(PWM)方式,由DH端和DL端输出一组相位相反的脉宽调制信号。
分别去驱动Q1和Q2.使Q】、Q2交替工作,将电池的直流电压变成高频脉冲电压。最后经LC滤波后
输出直流稳压电流。该电路输出电流可达12A。