电子百科

SDH 帧结构如图所示。
SDH 以字节为单位进行传输,它的帧结构是一种以字节结构为基础的矩形块状帧结构,包括270 ×N 列和9 行字节,每字节包括8 个比特。SDH 的矩形帧在光纤上传输时是成链传输的,在光发送 端经并/串转换成链状结构进行传输,而在光接收端经串/并转换成矩形块状进行处理。在SDH 帧中, 字节的传输是从左到右按行进行的,首先由图中左上角第一个字节开始,从左向右按顺序传送,传 完一行再传下一行,直至整个9×270×N 个字节都传送完再转入下一帧,如此一帧一帧地传送。每 秒可传8000 帧,帧长恒定为125μs。SDH 的帧频为8000 帧/秒,这就是说信号帧中某一特定字节每 秒被传送8000 次,那么该字节的比特速率是8000×8bit=64kbit/s,也即是一路数字电话的传输速率。 以STM-1 等级为例,其速率为270(每帧270 列)×9(共9 行)×64kbit/s(每个字节的比特速率 为64kit/s)=155520kbit/s=155.520Mbit/s。

从图中看出,STM-N 的帧结构由三部分组成:段开销(包括再生段开销RSOH、复用段开 销MSOH),信息净负荷(Payload),和管理单元指针(AU-PTR)。
1.段开销(SOH)区域 段开销是指STM-N 帧结构中为了保证信息净负荷正常灵活地传送所必须的附加字节,主要用于 网络的运行、管理和维护。SDH 帧中的第1 至第9×N 列中,第1 至第3 行和第5 行至第9 行分配 给段开销。段开销还可以进一步划分为再生段开销(RSOH)和复用段开销(MSOH)。第1 行至第 3 行分给RSOH,而第5 行至第9 行分给MSOH。RSOH 既可在再生器接入,又可在终端设备接入, 而MSOH 将透明地通过再生器,只能在终端设备处终结。
2.信息净负荷(Payload)区域 信息净负荷区域是SDH 帧结构中用于存放各种业务信息的地方。横向第10×N 列至第270×N 列,纵向第1 至第9 行都属于信息净负荷区域,在这里面还含有通道开销字节(POH),也作为净负 荷的一部分并与之一齐在网络中传送,主要用于通道性能的监视、管理和控制。
3.管理单元指针(AU-PTR)区域 AU-PTR 是一种指示符,主要用来指示信息净负荷的第一个字节在STM-N 内的准确位置,以便 在接收端正确地进行信息分解。它位于STM-N 帧结构中1 至第9×N 列中的第四行。采用指针方式 是SDH 的重要创新,可使之在准同步环境中完成复用同步和STM-N 信号的帧定位。
在 SDH 得到应用前,传输系统应用的是准同步数字体系PDH。它是一种采用比特填充和码位 交织把低速率等级的信号复合成高速信号的一种复用技术,它能够独立传送国内长途和市话网业务, 如果扩容,也只需要增加新的PDH 设备就行了。但是,随着电信网的发展和用户要求的提高,PDH 逐渐暴露出其本身固有的缺点:
1.只有地区性的数字信号速率和帧结构而不存在世界性的标准。现在国际上通行的有三种信号 速率等级,即欧洲系列、北美系列和日本系列。北美和日本使用1.5M 体制,欧洲使用2M 体制,我 国采用的是欧洲体制。欧洲的速率标准是2Mbit/s(E1),8Mbit/s(E2),34Mbit/s(E3),140Mbit/s (E4);北美的速率标准是1.5Mbit/s(T1),6.3Mbit/s(T2),45Mbit/s(T3);而同样体制的日本的 速率标准是1.5Mbit/s,6.3Mbit/s,32Mbit/s。这三种通行的信号速率等级互不兼容,造成了国际互通 的困难。
2.没有世界性的标准光接口规范,导致各个厂家自行开发的专用光接口各不相同,并且互不兼 容,这样就限制了联网的灵活性,也增加了网络的复杂性和运营成本。
3.PDH 是建立在点对点传输基础上的复用结构,即它只支持点对点传输,组成一段一段的线状网,而且只能进行区段保护,无法实现统一工作的多种路由的环状保护,所以它的网络拓扑缺乏 灵活性,数字设备的利用率也很低,不能提供最佳的路由选择。
4.传统的PDH 的运行、管理和维护主要靠人工的数字信号交叉连接和停业务测试,因而复用 信号帧结构中未安排用于网络运行、管理和维护的比特,这种开销比特的缺乏使得难以建立集中式 的传输网管,难以满足用户对网络动态组网和新业务接入的要求。
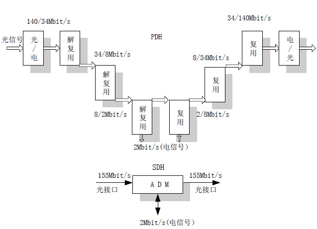
5.PDH 的复用结构中除了象北美的1.5Mbit/s,日本的1.5Mbit/s 和6.3Mbit/s 以及欧洲的2Mbit/s 这几个低速率等级的信号采用同步复用外,其他多数等级的信号采用的是异步复用,也就是说靠塞 入一些额外的比特使各支路信号和复用设备同步并复用成高速信号,这种方式难以从高速信号中识 别和提取低速支路信号。为了下话路,唯一的办法就是将整个高速线路信号一步步地解复用到所要 取出的低速线路信号,上话路时,再一步步地复用到高速线路信号进行传输。例如要从140Mbit/s 码流中分插出一个2Mbit/s 的低速支路信号,采用PDH 时,光信号经光/电转换成电信号后,需要经 过140Mbit/s→34Mbit/s(140M 解复用到34M),34Mbit/s→8Mbit/s 和8Mbit/s→2Mbit/s 这三次解复 用到2Mbit/s 下话路,再经过2Mbit/s→8Mbit/s(2M 复用到8M),8Mbit/s→34Mbit/s 和34Mbit/s→ 140Mbit/s 三次复用到140Mbit/s 来进行传输,参见图。可见PDH 系统不仅复用结构复杂,也缺 乏灵活性,硬件数量大,上下业务费用高,数字交叉连接功能的实现也十分复杂。

图 SDH 与PDH 分插信号的比较
要想满足现代电信网络的发展需要和用户的业务需求,在原有体制和技术框架内解决上述问题 是事倍功半的,最佳的解决途径就是从技术体制上进行根本的改革。SDH 作为一种结合了高速大容 量光传输技术和智能网络技术的新体制,就在这种情况下诞生了。
由于 SDH 是为克服PDH 的缺点而产生的,因此它是先有目标再定规范,然后研制设备,这个 过程与PDH 的正好相反。显然,这就可能最大限度地以最理想的方式来定义符合未来电信网要求的 系统和设备。下列的SDH 主要特点反映了这些要求:
1.使北美、日本和欧洲三个地区性的标准在STM-1 及以上等级获得了统一。数字信号在跨越 国界通信时不再需要转换成另一种标准,因而第一次真正实现了数字传输体制上的世界性标准。
2.由于有了统一的标准光接口,所以能够在基本光缆段上实现横向兼容,即允许不同厂家的设 备在光路上互通,满足多厂家环境的要求。
3.SDH 采用了同步复用方式和灵活的复用映射结构,各种不同等级的码流在帧结构净负荷内 的排列是有规律的,而净负荷与网络是同步的,因而只需利用软件即可使高速信号一次直接分出低 速支路信号,也就是所谓的一步复用特性。比较一下SDH 和PDH 系统中分插信号的过 程:要从155Mbit/s 码流中分出一个2Mbit/s 的低速支路信号,采用了SDH 的分插复用器ADM 后, 可以利用软件直接一次分出2Mbit/s 的支路信号,避免了对全部高速信号进行逐级分解后再重新复用 的过程,省去了全套背靠背的复用设备。所以SDH 的上下业务都十分容易,网络结构和设备都大大 简化了,而且数字交叉连接的实现也比较容易。
4.SDH 采用了大量的软件进行网络配置和控制,使得配置更为灵活,调度也更为方便。
5.SDH 帧结构中安排了丰富的开销比特,这些开销比特大约占了整个信号的5%,可利用软件 对开销比特进行处理,因而使网络的运行、管理和维护能力都大大加强了。
6.SDH 网与现有网络能够完全兼容,即SDH 兼容现有PDH 的各种速率,使SDH 可以支持已 经建起来的PDH 网络,同时也有利于PDH 向SDH 顺利过渡。同时,SDH 网还能容纳象ATM 信元 等各种新业务信号,也就是说,SDH 具有完全的后向兼容性和前向兼容性。
SDH 传输网是由不同类型的网元通过光缆线路连接组成的,通过不同的网元完成SDH 网的传 送功能,这些功能如:上/下业务、交叉连接业务、网络故障自愈等。SDH 网中常见网元有终端复用 器TM,分插复用器ADM,再生中继器REG,数字交叉连接设备DXC。
1 终端复用器(TM)
终端复用器用于网络的终端站点上,如图1所示。

图1终端复用器模型图
它的作用是将支路端口的低速信号复用到线路端口的高速信号STM-N 中,或从STM-N 的信号 中分出低速支路信号。它的线路端口输入/输出一路STM-N 信号,而支路端口可以输出/输入多路低 速支路信号。在将低速支路信号复用进线路信号的STM-N 帧上时,支路信号在线路信号STM-N 中 的位置可任意指定。
2 分插复用器(ADM)
分插复用器用于SDH 传输网络的转接站点处,例如链的中间节点或环上节点,是SDH 网上使 用最多、最重要的一种网元,如图2所示。

图2 分插复用器模型图
ADM 有两个线路端口和一个支路端口。两个线路端口各接一侧的光缆(每侧收/发共两根光纤), 为了描述方便我们将其分为西向(W)、东向(E)两个线路端口。ADM 的作用是将低速支路信号交 叉复用到线路上去,或从线路端口收到的线路信号中拆分出低速支路信号。另外,还可将东/西向线 路侧的STM-N 信号进行交叉连接。ADM 是SDH 最重要的一种网元,通过它可等效成其它网元,即 能完成其它网元的功能,例如:ADM 可等效成两个TM。
3 再生中继器(REG)
光传输网的再生中继器有两种,一种是纯光学的再生中继器,主要进行光功率放大以延长光传 输距离;另一种是用于脉冲再生整形的电再生中继器,主要通过光/电变换(O/E)、电信号抽样、判 决、再生整形、电/光变换(E/O)等处理,以达到不积累线路噪声、保证传送信号波形完好的目的。 此处指的是后一种再生中继器,REG 只有两个线路端口,如图3所示。

图3 再生中继器模型图
REG 的作用是将接收的光信号经O/E、抽样、判决、再生整形、E/O 后在对侧发出。 真正的 REG 只需处理STM-N 帧中的RSOH,并且不需要交叉连接功能。而ADM 和TM 因为 要完成将低速支路信号插到STM-N 中,所以不仅要处理RSOH,而且还要处理MSOH,另外ADM 和TM 都具有交叉连接功能。
4 数字交叉连接设备(DXC)
数字交叉连接设备主要完成STM-N 信号的交叉连接,它实际上相当于一个交叉矩阵,完成各个 信号间的交叉连接,如图4所示。

图4 数字交叉连接设备模型图
DXC 可将输入的M 路STM-N 信号交叉连接到输出的N 路STM-N 信号上,DXC 的核心是交叉 矩阵,功能强大的DXC 能够实现高速信号在交叉矩阵内的低级别交叉。 通常用DXCm/n 来表示一个DXC 的类型和性能(m≥n),m 表示可接入DXC 的最高速率等级, n 表示在交叉矩阵中能够进行交叉连接的最低速率级别。m 越大表示DXC 的承载容量越大;n 越小 表示DXC 的交叉灵活性越大。m 和n 的相应数值的含义见表 所示。
表 DXCm/n 数值速率对照表

网络的物理拓扑泛指网络的形状,即网络节点和传输线路的几何排列,它反映了网络节点在物理上的连接性。网络的效能、可靠性、经济性在很大程度上都与具体的网络结构有关。网络的简单物理拓扑结构有5 种,如图所示。

(a)线形
将通信网中的所有节点串联起来,并使首尾两个节点开放时就形成了线形拓扑。在这种拓扑结构中,为了使两个非相邻节点之间完成连接,其间的所有节点都应完成连接。线形拓扑是SDH 早期应用的比较经济的网络拓扑形式。
(b)星形(枢纽形)
将通信网中的一个特殊的枢纽节点与其余所有节点相连,而其余所有节点之间不能直接相连时,就形成了星形拓扑。在这种拓扑结构中除了枢纽节点之外的任意两节点间的连接都是通过枢纽节点进行的,枢纽节点为经过的信息流进行路由选择并完成连接功能。这种网络拓扑可以由枢纽站节点 将多个光纤终端连接成一个统一的网络,进而实现综合的带宽管理。
(c)树形
将点到点拓扑单元的末端节点连接到几个特殊节点时就形成了树形拓扑。树形拓扑可以看成是线形拓扑和星形拓扑的结合。这种拓扑结构适合于广播式业务,但存在瓶颈问题和光功率预算限制问题,也不适于提供双向通信业务。
(d)环形
将通信网中的所有节点串联起来,而且首尾相连,没有任何节点开放时,就形成了环形网。将线形网的首尾两个开放节点相连就形成了环网。在环形网中,为了完成两个节点之间的连接,这两个节点之间的所有节点都应完成连接功能。这种网络拓扑的最大优点是具有很高的生存性,这对现 代大容量光纤网络是至关重要的,因而环形网在SDH 网中受到特殊的重视。
(e)网孔形
将通信网的许多节点直接互连时就形成了网孔形拓扑,如果所有的节点都直接互连时则称为理想网孔形。在非理想网孔形拓扑中,没有直接相连的两个节点之间需要经由其它节点的连接功能才能实现连接。网孔形结构不受节点瓶颈问题和失效的影响,两节点间有多种路由可选,可靠性很高,但结构复杂、成本较高,适用于业务量很大的干线网。
综上所述,所有这些拓扑结构都各有特点,在网中都有可能获得不同程度的应用。网络拓扑的选择应考虑诸多因素,如网络应有高生存性、网络配置应当容易、网络结构应当适于新业务的引进等。实际网络的不同部分适用的拓扑结构也有所不同,例如本地网(即接入网或用户网)中,环形 和星形拓扑结构比较适宜,有时也可用线形拓扑。在市内局间中继网中采用环形和线型拓扑比较合适,而长途网则可能需要网孔形拓扑。