0
问答首页 最新问题 热门问题 等待回答标签广场
我要提问

电子百科

高压开关操作电源

高压开关操作电源

高压开关操作电源特性

  •   高压开关操作电源具有电压可调、操作简单、体积小、携带方便等优点,是高压开关检修不可缺少的检测工具。

高压开关操作电源技术指标

  •   1、输出:

      电压:DC15V~220V

      电源:0~10A

      2、工作条件:

      电源:220V±10%

      温度:-10℃~+45℃

      湿度:

高压开关操作电源使用方法

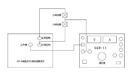
  •   1、测试高压开关分(合)闸起动电压的接线方式见图(1)

    闸起动电压的接线方式

      2、测试高压开关最低合闸电压: 机壳接地、接通电源后,把电压调到最小,按住合闸按钮,旋动调压旋钮,使电压慢慢上升,当高压开关合上闸时,电压表指示的电压值就是最低合闸电压。

      3、测试高压开关最低分闸电压: 按住分闸按钮,其它操作步骤与测试最低合闸电压相同,当开关分开时,电压表指示的电压即为最低分闸电压。

      4、作高压开关测试仪输出电源时,接线方法如图(2)机壳接地后,接通电源调到设定电压值即可。

    高压开关操作电源接线方法图

高压开关操作电源注意事项

  •   1、机壳可靠接地。

      2、使用本电源时,原有的分、合闸电源必须断开。

      3、严禁电源短路。

提问者:jhhfhgj 地点:- 浏览次数:923 提问时间:02-03 10:20
我有更好的答案
提 交
撰写答案
提 交
1 / 3
1 / 3
相关电子百科
硅胶板
3D晶体管
双极性晶体管
晶体管时间继电器
导热硅胶垫