电子百科

(1)增益控制范围大;
如:电视AGC:20~60dB。
(2)保持系统良好的信噪比特性;
(3)控制灵敏度高;
如:电视AGC:-3dB以内。
(4)控制增益变化时,幅频、群时延特性不变,以减小信号失真;
(5)控制特性受温度影响小。
FD05型AGC中频放大器模块是用于通讯设备的具有AGC(自动增益控制)功能的中波频段小信号放大器,主要为散射凋制、解凋分系统配套。它可将微弱的中频小信号通过外部可变的控制电压放大为一个所需要的功率输出,其中心频率为70 MHz。
该产品的主要指标如下:
控制电压:Vcon=0~3V
电源电流:Icc≤300 mA
输出电压:Vo=0.1~2V
输出最大增益:KM≥60 dB
可控增益范围:Avr≤55 dB
中心频率:fo=68~72 MHz
频带宽度:BW=10~16 MHz
带内平坦度:Fm≤±2 dB
该产品的环境可靠性指标如下:
电源电压范围:+12V±5%(典型值+12V)
外壳工作温度范围:一40~+85℃
存储温度范围:一55~+125℃
此外,该产品采用双列直插模块式,外型尺寸不大于(66.5×46.8×15mm,适用于SJ20668
8212;98微电路模块总规范,产品可以每四个一组保持相同的线性控制电压。
设计方案的确定
根据模块的功能要求及环境要求,设计时首先初步确定了电路模式,并绘制出电路原理图,然后进一步分析原理框图中所需的元器件,并借助EDA仿真来模拟分选元器件,以基本实现电路功能。
根据方案的设计,利用计算机平面化没计制板,以厚膜工艺组装,确定的主要工艺流程如图1所示。

程序设计和电路原理
◇设计程序
首先可根据电路功能和该产品各工作部位的要求构画出原理框图和工艺流程,然后细化每一功能所需的元器件和辅助元件,并降额冗余选择,保证元器件质量的可靠性。
◇电路工作原理
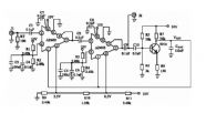
H-FD05模块的内部功能框图如图2所示。图中中频输入信号经隔离电容、匹配网络放大后,由带通滤波器滤除其它杂波,冉经匹配放大,然后通过三级AGC电压控制放大,最后经末级放大隔离输出(直流隔离),使之达到60dB增益的中频输出。考虑到噪声和纹波的干扰,AGC控制电压加了一级LC滤波网络,各级之间均有隔离电容对直流进行隔离,三级AGC电压放大均由PIN微波二极管整形缓冲,+12V电源加到模块内,各级均有滤波电容对供电电源进行净化,三级AGC放大均备有微调电容以消除信号振荡和调整线性增益。

◇方案的论证和评审
根据该电路的原理、依据和工艺,可由相关专家对电路原理的信号流程,每个元器件的规格型号,尺寸进行认真的分析,对一些有争议的部位或元器件进行一定的修正。滤波器一般应外接,以便于带宽调整,使其电路比较完善,也便于后续工作的实施。
研制过程
◇元器件的选取
根据电路原理应选择可靠元器件,并在集成电路中选择满足需要的功能。N1、N2 前级放大选用高精射频放大器,N3、N4和N5选用高稳定度中频放大集成电路,N6末级大放选用低温度系数的表贴中频功放,并要求使用温度范同要宽,以满足工作的可靠性。电阻均采用1%高精度厚膜电阻,功率电阻均匀分布,以保证高低温及振动冲击的稳定性;PIN微波二极管选用耐压高、特性一致、结电容小、全表贴型,并且配对使用;电容均采用高可靠的独石电容,电源滤波电容采用高稳定的X7R和超陶电容相结合,以加强滤波效果;调谐整形电容选用高稳定度的 NP0片电容,保证宽温下工作的低失真;电感选用高稳定的微型表贴电感,以确保小尺寸下的低温升和线性输出。
◇结构选择
依据产品的小尺寸、轻重量、工作温度范围宽等要求,同时考虑到国产成熟的配套能力和单位为贯标生产线的现有标准结构,该产品开始定为38线金属壳焊封。由于输出端子和外部调谐整形、测试端比较多,并且要求引出端有一定的忍性,故选用双列排式引线结构,电源、输入、输出端子分开排列,并增加了引出端子的接地屏蔽,使之达到用户提出的要求。
◇改进
为提高产品特性,使之准确反应放大器的功能,针对降低壳体尺寸和提高精度等要求,除考虑集成电路的应用范围外,还对此采取了相应的转换措施,重点解决表贴元器件的尺寸,使之壳体尺寸降为28线平行封焊,壳体尺寸从最大的66.5×46.8× 15mm降至41×28×6mm;另外还加强了PIN二极管的一致性配对(每块三个,四块一套共l2只)从而提高了产品的精度。
设计技术难点及解决措施
◇结构布局
该AGC中频放大器的中心频率为70 MHz(属高频范围),其结构布局非常重要。在电路设计初期,虽然根据引线尺寸结构和电路流程进行了精细布局,缩短走线,靠近各引线端,控制线宽和线间距。但电路仍不理想,在信号衰减60dB时就被埋没,信号为0dB、10dB时就有自激振荡,通过大量的实验和消自激电容的调整以及穿插接地,使之勉强在宽增益下达到输出要求。但在壳体尺寸进一步降低时,根据这些数据整理和前后级屏蔽地线分级隔离,重新布局绘制平面厚膜电路,尤其是相邻强弱信号的地线屏蔽使其对微弱信号的干扰减少。另外,输入、输出分别设计在陶瓷基板的两头对角,内部电路流程设计成S走线,并如图3所示分别隔离,最终才达到指标要求,即使这样,在高低温实验时仍有不稳定现象。通过微调电容和壳体接地点实验,终于发现壳体的影响和端口驻波反射、内部功率电阻对射频放大器的干扰影响。经过再次改进电路布局,将多余端线接口引线直接焊到基板,输入、输出端口采用高频插头以及壳体大面积接地,包括基背面导电带接地,并调大功率电阻的面积,减小发热,才使之能在高低温下稳定可靠的工作,同时还使其以自身来补偿输出自激。
◇采用微波二极管提高电路精度
该AGC中频放大器的三级电压增益放大均有三只PIN微波二极管
(2K4D)整形缓冲,它对输出增益的一致性和增益控制电压值尤其重要,该二极管的参数为:反向电压VB≥200 V、正向微分电阻Rr≤1Ω、结电容CP≤0.40PF、耗散功率PW≥0.3w。开始组装时,只注意到满足军品二极管的通用特性,但产品的一致性(相对控制电压值各对应的各输出幅值)都没有引起足够的重视,无法按用户要求的四个一组进行配套,即容易造成生产成本的浪费。在初次问题分析中始终没有找到问题所在,只是认为三个中放电路的不一致。经与用户探讨和试验摸索发现:微波二极管的正向微分电阻和结电容直接影响其输出一致性。事实上,二项参数一起配对并且一块三只,四块一组共12支要求一样也比较困难,组装前的筛选配对很难进行。之后经过逐级分析、微调试验,才能总结出它的变化规律。实际上,只要控制好三级中频放大对应位置的二极管的一致性,即可达到输出对应。至此,便可采用精分微波二极管的结电容,将其参数一致性的结电容(精确到0.01PF)装在一起,以减少配套的工作量。在组装时,将一致的二极管焊在同一级的位置上,从而提高了产品的合格率,达到了用户要求。但针对各批次的一致性精度,还需掌握其规律进行控制,故要继续统计分类,保证用户放心使用和更换。
产品特点
因为该放大器独特的通用性,与同类产品相比,针对原分立器件组装的AGC中频放大器专用模块,该产品除保证了原有的电特性有所提高以外,还有如下一些特点:
(1)模块尺寸小,引出端采用标准28线平行封焊,插拔更换比较方便。
(2)重量轻,机械可靠性好。由于采用全表面贴装结构,元器件全部小型化、微型化,使之重量远远低于分立器件,同时抗振动冲击能力增强,不会出现引线振动冲断。
(3)采用全金属接地屏蔽、调谐方便。由于备份调整端子多,带通滤波器外接,故可根椐需求很容易改变中心频率和增益范围等。
(4)模块产品尺寸如图4所示。

(5)该放大器的引出端排列符合图5规定。表1所列是其引出端功能。


结论
表2给出了该放大器的实测数据与要求指标的比较。

该产品在生产和调试过程中,严格按照制定好的工艺流程和质量控制进行。加之表面组装的厚膜工艺和壳体封装工艺都比较成熟,因而其实测数据完全满足要求,且已通过设计定型。本AGC中频放大器模块可取代由分立器件组装的电路形式。该模块是中频放大器专用模块的一个新品种,为今后同类产品的研制提供了相对很好的经验。
短波数字通信系统中接收机的AGC电路采用AD603可变增益放大器结合简单的AGC控制电路来实现,具有较高的增益,动态范围达70dB,频带宽度为90MHz,且电路结构相当简单。
短波接收机在接收信号时,由于电离层的变化、衰落和接收信号条件等不同,其输入端信号电平在很大范围内变化。而接收机的输出功率是随外来信号的大小而变化的,接收机的输出端会出现强弱非常悬殊的信号功率。为此,短波接收机中非常强调自动增益控制(AGC)电路。AGC电路是一种在输入信号幅度变化很大的情况下,使输出信号幅度保持恒定或仅在较小范围内变化的自动控制电路。AGC的基本原理是产生一个随输入电平而变化的直流AGC电压,利用AGC电压去控制某些放大部件(如中放)的增益,使接收机总增益按照一定规律而变化。AGC电路主要由控制电路和被控电路两部分组成。控制电路就是AGC直流电压的产生部分,被控电路的功能是按照控制电路所产生的变化着的控制电压来改变接收机的增益。
目前,在短波接收机中放大器增益的控制方法主要有两种。一种是改变放大器本身的参数,使增益发生变化,典型的是采用双栅场效应管,通过改变其中某一栅的直流偏置电压使增益发生变化;另一种是在放大器级间插入可变衰减器,控制衰减量,使增益发生变化,典型的是各种集成的可变增益放大器,本文讨论的AGC电路就是采用ADI公司的AD603可变增益放大器结合简单的AGC控制电路来实现的。要求增益大于50dB,AGC动态范围大于65dB,输出信号电平基本稳定在-10dBm。
AD603工作原理
表1:AD603引脚功能

AD603是低噪、90MHz带宽增益可调的集成运放,如增益用分贝表示,则增益与控制电压成线性关系。管脚间的连接方式决定了可编程的增益范围,增益在-11~+30dB时的带宽为90MHz,增益在+9~+41dB时具有9MHz带宽,改变管脚间的连接电阻,可使增益处在上述范围内。该集成电路可应用于射频自动增益放大器、视频增益控制、A/D转换量程扩展和信号测量系统,简化原理框图如图1所示。

图1:AD603的原理框图
AD603由无源输入衰减器、增益控制界面和固定增益放大器三部分组成。图中加在梯型网络输入端(VINP)的信号经衰减后,由固定增益放大器输出,衰减量是由加在增益控制接口的电压决定。增益的调整与其自身电压值无关,而仅与其差值VG有关,由于控制电压GPOS/GNEG端的输入电阻高达50MΩ,因而输入电流很小,致使片内控制电路对提供增益控制电压的外电路影响减小。以上特点很适合构成程控增益放大器。图1中的“滑动臂”从左到右是可以连接移动的。当VOUT和FDBK两管脚的连接不同时,其放大器的增益范围也不一样。
当脚5和脚7短接时,AD603的增益为40Vg+10,这时的增益范围在 -10~30dB,本文的设计就是这样应用的。当脚5和脚7断开时,其增益为40Vg+30,这时的增益范围为10~50dB。如果在5脚和7脚接上电阻,其增益范围将处于上述两者之间。
AGC电路工作原理及增益的分配和计算
● AGC电路工作原理
选用AD603作为主放大器,两片AD603采用顺序级联形式,充分发挥每一片AD603的增益控制功能。AGC检波由9018完成,9018同时送出AGC控制电压。完整的放大器及AGC电路如图2所示。
经两级AD603放大的信号,一路由J2送入下一级信号通道,另一路则由C10输入到9018用于AGC检波。9018的发射极PN结完成AGC检波,并由集电极经电容CAGC滤波后送出AGC控制电压VAGC。
输入信号增大时,9018的基极瞬时电流也增大,相应的集电极电流也跟着增大,从而R7两端的瞬时压降也增大,则集电极瞬时电压减小,经滤波后得到的VAGC也相应减小;同样,输入信号减小时,VAGC则会增大,即VAGC与输入信号的强度成反比,符合AGC电压反向控制要求。
AD603的2脚对地压降固定,1脚对地压降即为VAGC,从而1、2脚的电压差V12受VAGC的控制。AD603的增益可表示为:G=40·V12+10。由此可见,随着VAGC的增加,V12也增加,则AD603的增益变大;相反,若VAGC减小,V12也减小,则AD603的增益变小,从而使两级AD603的输出恒定在某个信号强度上。AGC时间常数的调整可以通过改变CAGC的容值来实现。
● AGC增益的分配和计算
两片AD603采用顺序级联模式有利于控制精度和信噪比的提高。而顺序级联模式要求在放大信号时先启用第一片AD603的增益,用尽后再用第二片的增益。由AD603的增益计算公式可知,当V12在-500~500mV之间时,其增益在-10~30dB范围内变化,则两片AD603的V12之间应有1V的电压差,反应在图2中,即两片AD603的2脚之间有1V的压降。

图2:放大器及AGC电路
根据实际设计应留有一定的余量。将第一片AD603的增益范围定为 -6~30dB,则相应的V12为-400~500mV,而其2脚已固定在5.5V,故1脚的控制电压即VAGC应为5.1~6V。第二片AD603的增益范围定为-10~24dB,则相应的V12为-500~350mV,而其2脚已固定在6.5V,故1脚的控制电压即VAGC应为6~6.85V,两片顺序级联后的总增益范围为-16~54dB,如图3所示。

图3:AGC增益分配情况
由以上分析可知,当AGC控制电压VAGC从5.1V到6.85V变化时,两级AD603的总增益将从-16dB到54dB线性增加。现在需要做的是调整9018的工作点,使得当输入信号适当变化时,能够从9018的集电极取出从5.1V到6.85V变化的AGC控制电压VAGC。由图2可以看出,VAGC的大小取决于R7的阻值和集电极电流的大小。
在无信号输入时,调整9018的静态工作点,使9018发射极的PN结处于近似截止状态,并调整R7的阻值使得VAGC为6.85V,此时两级AD603的增益全部放开,即54dB;当有信号输入,但其信号强度尚不能使9018发射极的PN结导通时,AGC处于失控状态,输出信号将随着输入信号强度的增大而增大;当信号强度足以使9018发射极的PN结导通时,9018处于AGC检波状态,此时AGC开始起控,VAGC大约以25mV/dB的速率下降,直至下降到5.1V。对应的两级AD603的增益也开始逐渐从54dB下降到-16dB,先是第二级AD603的增益逐渐从24dB下降到-10dB,然后第一级AD603的增益也开始逐渐从30dB下降到-6dB。此时,AGC进入饱和点,输入信号强度再增大时,AGC已失去控制作用,输出信号又将随着输入信号强度的增大而增大。这就是AGC的整个控制过程,即随着输入信号强度的不断增大,AGC将历经失控、开始起控、进入饱和、再次失控的控制过程。
● AGC起控点与饱和点的选取和计算
AGC起控点与饱和点的选取应根据具体的应用来计算。假设要求信号经AGC放大后,其信号强度稳定在W(dBm),AGC增益范围为Ga~Gb(dB),则AGC起控点电平(dBm)为W-Gb;AGC饱和点电平(dBm)为W-Ga。在应用中,要求信号经两级AD603的放大后,其信号强度基本稳定在-10dBm,而AGC增益范围为-16~54dB,因此AGC起控点电平应为-10-54=-64(dBm);AGC饱和点电平应为-10-(-16)=6(dBm)。故此AGC所能处理的信号的动态范围为-64~6dBm,共70dB。
AGC起控点的调整可通过改变R5的阻值来实现。事实上,改变R5的阻值也就是调整9018发射极的PN结压降。此PN结用于AGC检波时,其压降大约被偏置在500~700mV之间。假设在工作过程中此PN结的瞬时压降为600mV时,AGC开始起控,又假设要求的AGC起控点电平为-30dBm(20mV),那么,可以通过调整R5的阻值使得此PN结被偏置在580mV,则当输入信号电平达到20mV时,此PN结的瞬时压降为600mV,AGC开始起控。以上只是定性的近似分析,在实际电路的实现中,要根据测量结果,反复调整R5的阻值,才能满足AGC起控点的要求。当然,AGC起控点有一个下限。就图2所示AGC控制电路来讲,其AGC控制下限取决于9018发射极PN结压降的调整精度,经实际测量,此值大约在100μV(-76dBm)左右。
实验数据

图4:AGC测试框图
将整个电路按图4所示连接进行闭环测试。在测试过程中,通过调整HP-8920A的可变衰减器来改变输入信号强度的大小,输出信号强度由HP-E4405B观测,同时,通过万用表测试VAGC的电压值,测试数据如表2所示。
表2:AGC测试数据

由表2的测试数据可以看出,输入信号强度从-64dBm到6dBm变化时,AGC控制电路能够相应地调节AGC控制电压VAGC的大小,从而改变AD603的增益,使其输出信号强度基本稳定在-10dBm,整个控制范围在70dB以上,满足设计要求。
电路在通信系统领域有着非常广泛的应用,主要用于各种接收芯片的中频级和射频级,实现压缩动态范围,抑制干扰脉冲和抗快衰落等作用。然而传统的基于脉冲宽度调制波形输出的AGC电路在环路稳定性上较差,收敛速度慢,外围所需的元器件也较多,因而体积较大,这些极大地制约了AGC电路的性能。因此尝试采用基于脉冲密度调制技术的AGC电路,以克服基于PWM技术的AGC电路的种种性能瓶颈。
1 AGC电路概述
在各种通信系统中,受发射功率大小,收发距离远近,信号在传输媒介中会出现明显的衰落等因素的影响,作用在接收机输入端的信号强度有很大的变化和起伏。然而信道解调部分只能处理幅度变化不大的信号,信号过强、过弱或忽大忽小,都会使解调失败。所以必须要有一个AGc电路,使接收机的输入端能处理幅度变化很大的信号,而解调部分能收到一个平稳适中的信号,以进行信道解调。AGC电路可以使振幅变化范围非常大的输入信号,输出时振幅变化范围非常小,从而保证输入到ADC的信号位于ADC最佳的工作范围,AGC电路的功能框图如图1所示。

图1中的A/D转换器将输入进来的模拟信号采样量化为数字量后,经过信号平均电平检测器算出平均电平,该平均电平与预先设定的参考电平值V,相比较,得到平均电平误差,将该误差送入IIR滤波器进行平滑累加后得到与所期望的AGC增益相对应的数字量(AGC控制字),最后通过D/A转换器送入可变增益放大器(VGA)。
在上述这些模块中,D/A模块有多种方案可选。由于该模块涉及到制造工艺和系统的外围电路,而且D/A转换器必须占用一定空间及消耗一定量的功率,因此D/A转换器方案的选取,将对AGC甚至整个系统的性能和成本产生很大的影响。
D/A转换器一般有下面三种方案可选:
(1)直接使用专用的D/A转换芯片。这种方案转换速度快,但成本太高,一般不予采用。
(2)脉冲宽度调制器(PWM)+RC滤波器的方案。该方案成本低廉,但是D/A转换速度慢,AGC电路达到收敛的时间长,严重时会产生振荡。该方案在对AGC环路稳定性和收敛速度要求不高的通信系统中经常被使用。
(3)脉冲密度调制(PDM)+RC滤波器的方案。该方案可以克服PWM波的诸多缺点,但成本较高,适用于对控制要求较高的系统。
2 PDM与PWM的原理及比较
2.1 PWM理论及其特点
PWM是一种通过改变高低电平的比值来得到不同输出电压的调制方式。该调制输出周期为T,占空比为N/M(N,M必须是整数)的方波。

如图2所示,电容C上的电压就是PWM的输出电压Uout,在RC值足够大时,Uout=Uin·(N/M)。PWM的精度与M有着很大的关系。当M=2时,只有0,1/2和2/2三种电压输出;而到M=256时,就有0,1/256,2/256,3/256,…,256/256一共257种电压输出。M的大小取决于VGA的精度。一般来说,VGA能达到10位以上的精度,就是说M的取值要在1 024以上。随着M的增大,RC的值也将相应增加,否则Uout就会呈现出明显的锯齿状波形,使增益波动,恶化解调性能。但是如果让RC增大,在增加元器件成本的同时,还会使Uout对IIR滤波器产生的数字量变化响应变慢,延长AGC收敛时间,甚至造成AGC的振荡,这在AGC电路的设计中是严格禁止的。
2.2 PDM原理
PWM的周期T是固定的,改变的是高低电平的占空比;而PDM的脉冲宽度(高电平宽度)是固定的,改变的是脉冲的密集程度,脉冲密集,Uout就越高;脉冲稀疏,则Uout就越低。图3给出电压为5/16时的PDM与PWM波形。

可见,PDM相当于在时域上被打散的PWM。由于PDM的高低电平分布较为均匀,因此在R,C值较小的系统里,也可以滤除高频交流分量,从而克服PWM的缺点。
2.3 PDM的实现
假设PDM的脉冲周期为△T,将时钟信号送入N位计数器,实现0,1,…,2N-1的计数。在计数的单个脉冲周期△T里,将计数结果各个位上的逻辑值经过一系列逻辑操作,实现N位比较基准脉冲信号,分别为B0,B1,B2,…,B(N-1)。在每一个△T里,都只有一个位上有逻辑“1”,其他位上均为逻辑“0”。同时将输出的N位数据与该比较基准脉冲信号B0,B1,B2,…,B(N-1)进行逐位与操作,再将各个位上的结果相或,便得到△T内的调制结果。
对于N位的信号,周期为T=2N×△T。对于8位数字信号,PDM调制结果为:
PDMout=B7&D7+B6&D6+B5&D5+B4&D4+B3&D3+B2&D2+B1&D1+B0&D0
其中,B0~B7为比较基准脉冲信号的低位到高位,而D0~D7为数字信号的低位到高位。
如图4所示,就是8位的PDM比较基准脉冲信号。其中,B7~B0的波形分别对应10000000B,01000000B,00100000B,…,00000001B的PDM调制方波。

例如,对十六进制数2CH进行PDM调制。2CH对应的二进制数为“00101100”。其中,B5,B3,B2为“1”,其他各位均为“0”,经过逐位逻辑操作得:
PDMout=B7&0+B6&0+B5&1+B4&0+B3&1+B2&1+B1&0+B0&0=B5+B3+B2
经过一个周期的调制,使得到图5所示的PDM调制信号。这样8位的数字信号就转化为1位的脉冲信号。
在实际工程应用中,通常在系统中使用一个∑-△调制器来产生PDM波形。∑-△调制器的结构如图6所示。

寄存器输出的比特流中高电平的密度代表了输入信号的幅度。如果图6中虚线左侧部分是模拟电路,输入的是模拟信号,那么单位时间内输出比特流中1的个数就反映了输入模拟信号的幅度,实现A/D转换功能。如果虚线左侧部分是数字电路,输人的是若干比特宽的数字量,那么对输出的比特流进行低通滤波后,就得到了相应的电压,实现的是D/A转换功能。本AGC电路中使用的是∑-△调制器的D/A功能,并且输入范围为0~1 023,可实现足够精确的D/A转换。
3 PDM与PWM的仿真比较
3.1 PDM与PWM收敛时间仿真比较
图7是用Matlab对PDM和PWM进行的仿真对比。其中,电路参数:VGA增益为15 dB/V,R=100 Ω,C=0.1μF,AGC工作时钟为10 MHz。

从图7中可以看出,在相同的R,C条件下,使用PDM调制的AGC电路,在收敛时间上小于使用PWM调制的AGC电路。
3.2 PDM与PWM环路稳定性仿真比较
从图8和图9中可以看出,在相同的R,C条件下,使用PDM调制的AGC电路,Uout的抖动小于使用PWM调制的AGC电路,环路稳定性明显较好。


4结 语
本文通过PDM和传统的PWM两种调制方式的比较,最终得出使用PDM调制方式来充当AGC电路的D/A转换器,从而控制前端VGA的增益的方案。该方案相对于PWM方案具有更短的AGC收敛时间和更稳定的环路特性。通过Matlab仿真验证,表明了该方案的可行性。