电子百科

额定输入容量:3KVA、5KVA、10KVA、20KVA
三次谐调比:50-55%
三倍频感应耐压仪额定输入电压:AC:380V、50Hz
输出电压:250V,交流150Hz
环境温度:-10℃—40℃
相对湿度:≤95%
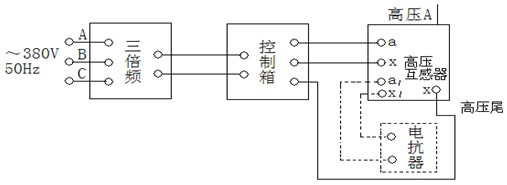
1. 将试验所需的SBF三倍频、SBF操作箱(操作台)、互感器及电抗器按示意图所示的方法连接好;仔细检查,确保输入、输出、仪表接地线准确无误后,方可通电进行操作。此时三倍频的次级输出即为150Hz的三倍频电源。
2. 接通电源,合上空开,将调压器的手轮旋至零位处,零位开关合上,此时电源指示灯及零位指示灯亮。按下启动按钮,接触器吸合,同时工作指示灯亮,并发出声光报警。
3. 顺时针缓慢均匀旋转调压器的手轮,并密切注视仪表,当升到所需电压值时、应停止旋转,按下计时按钮,耐压时间到即发出声光报警,及时反向旋转手轮,直到调压器回到零位上。
4. 试验完毕后,按下停止按钮,接触器断电,工作指示灯灭,零位指示灯亮,此时调压器断电。

5. 本装置设有过流保护,只需按额定输出电源80%整定,于小负载时,应根据负载重新整定,当升压或耐压过程中出现过流或击穿现象时,接触器断电,切断主回路,起到保护作用。
6. 此套试验设备带有多抽头的电抗器,当三倍频发生器带JCCI类型高压串级式电压互感器负载时,其电流由感性为容性,功率因素很低,因此,可在被试验的高压互感器某一绕组上接入可调的电抗器进行电流补偿来提高整个试验回路的功率因素,如图1虚线框所示。