开关电源电路
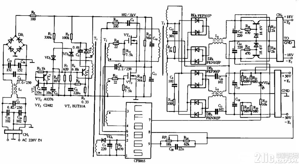
这里所介绍的是一款采用CF8865专用模块的开关电源电路,因本电路中的集成控制模块是采用CF8865专用模块。在图中,VT4、VTs为受激励变压器Tz控制而工作的开关管,它的输出通过脉冲变压器T3的降压,其次级输出电压经桥式整流和稳压、滤波后输出两组正负对称的直流电源,其中一组为±18V,另一组为±50V.

CF8865能产生120kHz的振荡脉冲,从模块的3、4脚输出并通过激励变压器T推动开关管VT4、VTs工作。CF8865的9脚为输出电压调节端,RPi为调节电位器,调节尉、即可改变输出电压值0 8脚为输出电压误差取样电压的输入端。l、2脚为市电电压输入波动取样控制输入端,由于CF8865的3.4脚除了向激励变压器Tz输出推动脉冲使 VT4、VTs导通截止外,还通过另一绕组去推动vrl的导通截止。当市电电压波动时,整流输出的300V直流电压也会发生波动,这样由VTi导通、截止在Ti的初级绕组两端形成的脉冲的幅度也会波动,它耦台到次级后经VD4整流产生的负电压的幅度也会渡动,并使2、1脚之间的电位差发生变化,经内部乜路检测后去控制3、4脚输出的推动脉冲的宽度,最终实现对市电波动造成输出电压的波动进行稳压控制。