0
问答首页 最新问题 热门问题 等待回答标签广场
我要提问

开关电源电路

高性能的笔记本电脑开关电源电路图

高性能的笔记本电脑开关电源电路图
提问者:411easddzf 地点:- 浏览次数:5766 提问时间:07-12 18:36
我有更好的答案
提 交
1条回答
Unfair 07-16 07:12

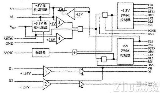
这里介绍了一种由MAX786构成的笔记本电脑开关电源。电源采用PWM控制方式,可提供3V/3A、5V/3A两路输出和一路5V/25MA的PAM数据保护电源,具有电压、电流自动保护功能,是一种经济实用的高性能小型开关电源。


下面图1、图2分别展示出了MAX786内部结构图和笔记本电脑开关电源电路原理图。


MAX786内部结构图


图1 MAX786内部结构图


笔记本电脑开关电源电路原理图


图2笔记本电脑开关电源电路原理图

撰写答案
提 交
1 / 3
1 / 3
相关开关电源电路
TEA1753T开关电源应用电路
TH-1024S集线器开关电源电路图
24V开关电源原理电路图
谁有开关电源电路原理图
一种UC3842设计的PWM开关电源电路