电子百科

移相器能在0~360度范围内达到任意角度的超前或滞后移相目的。
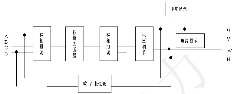
本移相器采用三相三芯柱变压器,Y0接线方法,每相均有四个等边绕组,交叉连线形成不同夹角,形成对角线相连的六边形,六个边共高十二个抽头,即十二档,每档30度,三相同步调节,细调由三只同轴自耦变压器与电容组成,使输出三相在0~360度范围内同步调节,以保证三相输出的平衡。本移相器是采用变压器移相原理设计制造的,其基本工作原理如下方框图:


A1.移相显示表头,四位数字显示00 ~3600相角。
A2.输出V相负载电流显示表头,3位半数字显示。
A3.输出间U、W电压显示表头,3位半数字显示。
A4.移相粗调旋钮,依面极刻度旋转移相。
A5.相位表头复位键.按此键后可显示移相角度。
A6.相位表头锁存键.调好移相角度不需变化时,按此键可锁表头数字。
A7.电源开关,此键可切断或接通整机内部电源。
A8.输出功能选择开关,开关拨向电压输出则输出三相电压U﹑V﹑W对应输入A、B、C电源移相;开关拨向电流输出则可输出AC0~20A电流,对应B相输入移相。
A9.移相细调选择按钮,根据标记可选择-30~180,120~330细调范围。
A10.输出电压调节旋钮、输出U﹑V﹑W三相由此旋钮一起同步调节,其中U、W之间电压由表头显示0V~380V。
A11.移相细调旋钮,此旋钮配合A9可实现30?范围移相调节。
B1.输入三相四线接线柱。
B2.机壳接地柱。
B3.F1、F2、F3是分别对应输入C、B、A三相的保险座。
B4.输出三相四线接线柱。
B5.F4、F5、F6是分别对应输出W、V、U三相的保险座。
B6.电流输出接线柱
(二)使用方法
1.检查面板B3、B5各保险管是否完好。
2.关断本机电源开关A7,将电压调节旋钮A10调至最低位,再接上面板B1三相四线A、B、C、O输入电源。
3.接上面板B3电压输出U、V、W、N所需加负载,但负载功率不能超出本机最大输出功率。
4.合上外部闸刀,打开本机电源开关A7,A1、A2、A3三表头也均应点亮。
5.通电预热约半分钟后调节电压输出旋钮A10至所需值,三相移相电压输出U、V、W、N,其中U、W间电压由A3表头显示,V相负载电流由A2表头显示。
6.调节移相粗调旋钮A4至所需移相角度大致档位,再调节移相细调旋钮A11,配合细调选择开关A9(开关拨向上方,移相细调旋钮A11顺时针调节1圈移相150,开关拨向下方,移相细调旋钮A11逆时针调节1圈移相150),每当调节移相粗调旋钮A4后,要将细调选择开关A9拨向上方,移相细调旋钮A11顺时针调节相位表头显示相位增加.每档移相粗调,可实现00~300范围移相连续细调,其中可通过复位按钮A5,由A1表头显示移相角度,当调至所需移相角度时可按锁存A6锁住A1表头显示之值,当需重新显示移相角度时,按复位按钮A5即可。
1、输入电压:三相四线3×380V(220V)
2、输出电压:三相四线3×(0~380)/(0~220)V
三位半数字显示,精度1.0级
3、输出电流:选择电流输出功能 AC 0~20A
三位半数字显示,精度1.0级
4、最大输出容量:1200VA
5、移相范围:0°~360°,精度0.5级
6、电压波动:粗调≤1.5[%],细度≤2.0[%]
7、波形失真:输出波形失真度≤输入波形失真度
8、温升:
9、绝缘电阻:2MΩ
10、耐压试验:1.0KV/min
11、使用环境:温度:-10°~40°
1、本机输出N点不准与输入零线连在一起使用。
2、本机使用时保持强电状态,须注意安全,机壳接地柱必须接地。
3、本机所使用保险的熔丝均为5A,作为短路和过载的保护,使用时必须符合规定。
4、当环境干扰较大时,如让移相器无输出而A2、A3表头不为0,记下此数,在 测定结果中减去此值即可。