电子百科

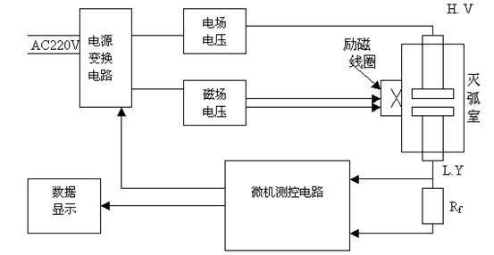
将灭弧室两触头拉开一定的开距,施加脉冲高压;将灭弧室置于螺旋线圈内或将新型电磁线圈置于灭弧室外侧,向线圈施加磁场电压,从而在灭弧室内产生与高压同步的脉冲磁场。这样在脉冲磁场和强电场的作用下,灭弧室中的电子作螺旋运动,并与残余气体分子发生碰撞电离,所产生的离子电流与残余气体的密度(即真空度值)成比例关系。对于不同型号的真空管(管型),由于其结构不同,在同等触头开距、同等真空度、同等电场与磁场的条件下,离子电流的大小也不相同。通过实验可以标定各种管型的真空度与离子电源间的对应关系曲线。当测知离子电流后,就可以通过查询该管型的离子电流-真空度曲线而获得该管型的真空度。测试电路示意图如下图所示:

在常规磁控放电法测试灭弧室的真空度时,为了提高测试灵敏度,需从断路器上卸下灭弧室,并置于螺旋管线圈内。这样一来,灭弧室重新装回断路器装置上时需要重新调整机械参数,工作量很大且需专业人士。使用新型磁线圈可以从侧面包围灭弧室,这样就不必拆卸灭弧室。同时采用单片微机进行同步控制与数据采集处理,提高了灭弧室真空度的现场测试灵敏度。
1、测量范围:1×10-5~1×10-1Pa
2、测量误差:1×10-1~1×10-1Pa中误差<10%
3、测量分辨率:10-5Pa
4、漏气的灭弧室在测量中将发生电击穿
5、允许环境:-20℃~55℃如在0℃以下测试时请先将机器通电20分钟后再使用。
6、空气湿度:<85%RH
7、电源:AC220±10%
8、外形尺寸:455×330×250mm
★ 基于电离电荷的采样技术
★ 漏电电流的处理
★ 判别完全漏气的真空灭弧室
★ PC机控制测量、计算漏率、形成测量数据库
★ 内置国内外几乎所有真空灭弧室的测量曲线
★ 完善的输入保护电路和高压保护技术
本仪器用于如下测试目的:
★ 用于真空灭弧室生产线中灭弧室的质量控制和断路器生产厂家的灭弧室入厂检验。
★ 用于检测安装于开关整机上的真空灭弧室的真空度。这类检测主要是真空开关的用户对开关进行检修和检验时用于测量真空灭弧室的真空度。在上述两种使用方式中,均可用系统计算机通过RS-232C接口控制测量,并将所测结果及日期存盘,进行检索及计算漏率。
★适用范围及测试目的:这类检测仪主要用于供电部门对开关整机上的真空灭弧室的真空度例行检修,及容量试验中对真空灭弧室承受能力的判定。