电子百科


一、车载逆变器的特点:
1、真正的短路保护,无论短路多长时间产品、用电器及汽车安然无恙。
2、欠压、过载、过流、高温、高压、短路等多重保护功能,确保产品、用电器及汽车电路安全。
3、结构及外形设计新颖,小巧美观,个性突出。
4、先进的电路设计,优质的进口元件,发热量低,返修率极低。
5、独有的贴片加工工艺,性能更稳定。使用范围:手机充电、笔记本电脑、灯具、摄像机、相机、小型电视、剃须刀、CD、风扇、游戏机、按摩及医疗仪器、冰箱、安防等功率.
二、车载逆变器的性能特征:
过载保护:当逆变器工作超过额定输出时,自动终止输出。
短路保护:当负载出现短路时,自动终止输出。
过流保护:当负载电流突然加大,超出额定电流时,自动终止输出。
高压保护:当充电系统故障,电瓶电压上升超出规定范围时,逆变器停止工作。
欠压保护:逆变器工作一段时间后,电瓶的电量逐渐降低,当低于规定范围时,逆变器停止工作。
高温保护:当超过安全工作温度或通风不良引起壳体温度升高时,逆变器自动关闭。
进口原件:电路先进、性能稳定、可靠耐用、环保无噪音。
外观设计:精致轻巧、美观气派.,极具现代感。
1、电动工具系列:电锯、钻孔机、研磨机、喷沙机、冲压器、除草机、空气压缩机等。
2、办公设备系列:电脑、打印机、显示器、复印机、扫描仪等。
3、家庭用具系列:吸尘器、风扇、荧光灯和白炽灯、电动载剪刀、缝纫机等。
4、厨房器具系列:微波炉、电冰箱、冰柜、咖啡机、搅拌机、制冰机、烘烤炉等。
5、工业设备系列:金属卤灯、高压钠灯、船舶、车载、太阳能、风力发电等。
6、电子领域系列:电视、录像机、游戏机、收音机、功率放大器、音响设备、监控设备、终端设备、服务器、智能平台、卫星通信设备等。
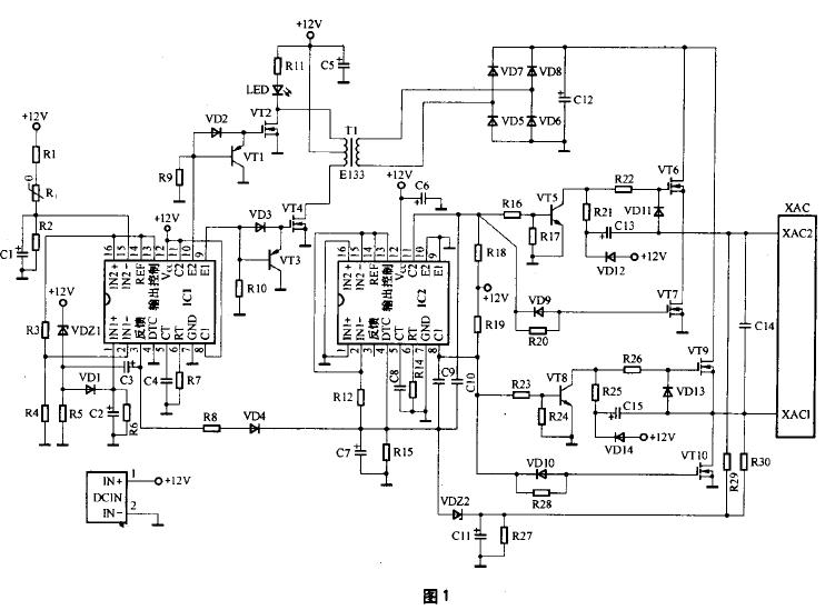
图1电路中,由芯片IC1及其外围电路、三极管VT1、VT3、MOS功率管VT2、VT4以及变压器T1组成12V直流变换为220V/50kHz交流的逆变电路。由芯片IC2及其外围电路、三极管VT5、VT8、MOS功率管VT6、VT7、VT9、VT10以及220V/50kHz整流、滤波电路VD5-VD8、C12等共同组成220V/50kHz高频交流电变换为220V/50Hz工频交流电的转换电路,最后通过XAC插座输出220V/50Hz交流电供各种便携式电器使用。

图1中IC1、IC2采用了TL494CN(或KA7500C)芯片,构成车载逆变器的核心控制电路。TL494CN是专用的双端式开关电源控制芯片,其尾缀字母CN表示芯片的封装外形为双列直插式塑封结构,工作温度范围为0℃-70℃,极限工作电源电压为7V~40V,最高工作频率为300kHz。
TL494芯片内置有5V基准源,稳压精度为5 V±5% ,负载能力为10mA,并通过其14脚进行输出供外部电路使用。TL494芯片还内置2只NPN功率输出管,可提供500mA的驱动能力。TL494芯片的内部电路如图2所示。

图1电路中IC1的15脚外围电路的R1、C1组成上电软启动电路。上电时电容C1两端的电压由0V逐步升高,只有当C1两端电压达到5V以上时,才允许IC1内部的脉宽调制电路开始工作。当电源断电后,C1通过电阻R2放电,保证下次上电时的软启动电路正常工作。
IC1的15脚外围电路的R1、Rt、R2组成过热保护电路,Rt为正温度系数热敏电阻,常温阻值可在150 Ω~300Ω范围内任选,适当选大些可提高过热保护电路启动的灵敏度。
热敏电阻Rt安装时要紧贴于MOS功率开关管VT2或VT4的金属散热片上,这样才能保证电路的过热保护功能有效。
IC1的15脚的对地电压值U是一个比较重要的参数,图1电路中U≈Vcc×R2÷ (R1+Rt+R2)V,常温下的计算值为U≈6.2V。结合图1、图2可知,正常工作情况下要求IC1的15脚电压应略高于16脚电压(与芯片14脚相连为5V),其常温下6.2V的电压值大小正好满足要求,并略留有一定的余量。
当电路工作异常,MOS功率管VT2或VT4的温升大幅提高,热敏电阻Rt的阻值超过约4kΩ时,IC1内部比较器1的输出将由低电平翻转为高电平,IC1的3脚也随即翻转为高电平状态,致使芯片内部的PWM 比较器、“或”门以及“或非”门的输出均发生翻转,输出级三极管VT1和三极管VT2均转为截止状态。当IC1内的两只功率输出管截止时,图1电路中的VT1、VT3将因基极为低电平而饱和导通,VT1、VT3导通后,功率管VT2和VT4将因栅极无正偏压而处于截止状态,逆变电源电路停止工作。
IC1的1脚外围电路的VDZ1、R5、VD1、C2、R6构成12V输入电源过压保护电路,稳压管VDZ1的稳压值决定了保护电路的启动门限电压值,VD1、C2、R6还组成保护状态维持电路,只要发生瞬间的输入电源过压现象,保护电路就会启动并维持一段时间,以确保后级功率输出管的安全。考虑到汽车行驶过程中电瓶电压的正常变化幅度大小,通常将稳压管VDZ1的稳压值选为15V或16V较为合适。
IC1的3脚外围电路的C3、R5是构成上电软启动时间维持以及电路保护状态维持的关键性电路,实际上不管是电路软启动的控制还是保护电路的启动控制,其最终结果均反映在IC1的3脚电平状态上。电路上电或保护电路启动时,IC1的3脚为高电平。当IC1的3脚为高电平时,将对电容C3充电。这导致保护电路启动的诱因消失后,C3通过R5放电,因放电所需时间较长,使得电路的保护状态仍得以维持一段时间。
当IC1的3脚为高电平时,还将沿R8、VD4对电容C7进行充电,同时将电容C7两端的电压提供给IC2的4脚,使IC2的4脚保持为高电平状态。从图2的芯片内部电路可知,当4脚为高电平时,将抬高芯片内死区时间比较器同相输入端的电位,使该比较器输出保持为恒定的高电平,经“或”门、“或非”门后使内置的三极管VT1和三极管VT2均截止。图1电路中的VT5和VT8处于饱和导通状态,其后级的MOS管VT6和VT9将因栅极无正偏压而都处于截止状态,逆变电源电路停止工作。
IC1的5脚外接电容C4(472)和6脚外接电阻R7(4k3)为脉宽调制器的定时元件,所决定的脉宽调制频率为 fosc=1.1÷ (0.0047×4.3)kHz≈50kHz。即电路中的三极管VT1、VT2、VT3、VT4、变压器T1的工作频率均为50kHz左右,因此T1应选用高频铁氧体磁芯变压器,变压器T1的作用是将12V脉冲升压为220V的脉冲,其初级匝数为20×2,次级匝数为380。
IC2的5脚外接电容C8(104)和6脚外接电阻R14(220k)为脉宽调制器的定时元件,所决定的脉宽调制频率为 fosc=1.1÷ (C8×R14)=1.1÷(0.1×220)kHz≈50Hz。
R29、R30、R27、C11、VDZ2组成XAC插座220V输出端的过压保护电路,当输出电压过高时将导致稳压管VDZ2击穿,使IC2的4脚对地电压上升,芯片IC2内的保护电路动作,切断输出。
车载逆变器电路中的MOS管VT2、VT4有一定的功耗,必须加装散热片,其他器件均不需要安装散热片。当车载逆变器产品持续应用于功率较大的场合时,需在其内部加装12V小风扇以帮助散热。
输入电压:DC 10V~14.5V;
输出电压:AC 200V~220V±10%;
输出频率:50Hz±5%;输出功率:70W ~150W;
转换效率:大于85%;逆变工作频率:30kHz~50kHz。
1、将转换器放置在平坦的地方,确保开关是关的。
2、将红、黑线分别与转换器的红黑接线柱相连,带夹子的一端分别夹在电瓶的正、负极上(红线夹电瓶正极,黑线夹负极)。如果使用点烟器插头,则将插头插入点烟器插孔即可。
3、将电器的电源插头插入AC插口。
4、打开转换器开关,即可使用。
由于车载逆变器电路一般都具有上电软启动功能,因此在接通电源后要等5s-30s后才会有交流220V的输出,同时LED指示灯点亮。当LED指示灯不亮时,则表明逆变电路没有工作。
当接通电源30s以上,LED指示灯还没有点亮时,则需要测量XAC输出插座处的交流电压值,若该电压值为正常的220V左右,则说明仅仅是LED指示灯部分的电路出现了故障;若经测量XAC输出插座处的交流电压值为0,则说明故障原因为逆变器前级的逆变电路没有工作,可能是芯片IC1内部的保护电路已经启动。
判断芯片IC1内部保护电路是否启动的方法是:用万用表的直流电压挡测量芯片IC1的3脚对地直流电压值,若该电压在1V以上则说明芯片内部的保护电路已经启动了,否则说明故障原因是非保护电路动作所致。
若芯片IC1的3脚对地电压值在1V以上,表明芯片内部的保护电路已启动时,需进一步用万用表的直流电压挡测试芯片IC1的15、16脚之间的直流电压,以及芯片IC1的1、2脚之间的直流电压。正常情况下,图1电路中芯片IC1的15脚对地直流电压应高于16脚对地直流电压,2脚对地的直流电压应高于1脚对地的直流电压,只有当这两个条件同时得到满足时,芯片IC1的3脚对地直流电压才能为正常的0V左右,逆变电路才能正常工作。若发现某测试电压不满足上述关系时,只需按相应支路去查找故障原因,即可解决问题。