0
问答首页 最新问题 热门问题 等待回答标签广场
我要提问

电源电路光敏电阻

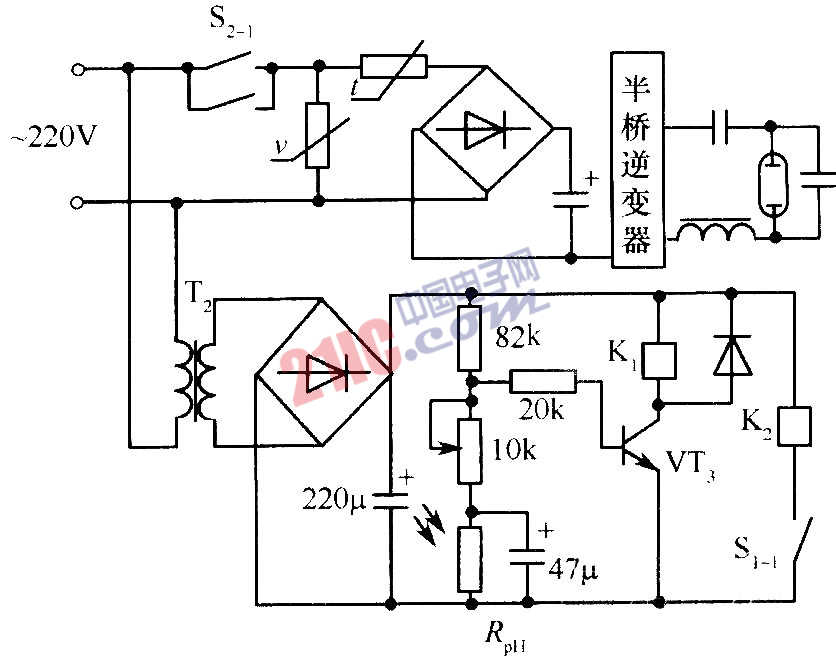
自动开/关电路(Rph为光敏电阻)

自动开/关电路(Rph为光敏电阻)

提问者:60user162 地点:- 浏览次数:3669 提问时间:10-12 18:20
我有更好的答案
提 交
1条回答
uuewuw2 02-26 00:30

 

撰写答案
提 交
1 / 3
1 / 3
相关电源电路
无噪声的的功放电源电路
LG CF-25H84彩电开关电源电路
LG MC-8AA机心彩电开关电源电路
LG MC-022A机心彩电开关电源电路
LG MC-019A机心彩电开关电源电路
相关光敏电阻
光敏电阻器
光敏电阻器晶闸管光控开关电路图
单稳态光敏电阻电路具有自调节触发电平
光敏电阻器浓度计电路图
使用光敏电阻的光电烟火报警器电路图