
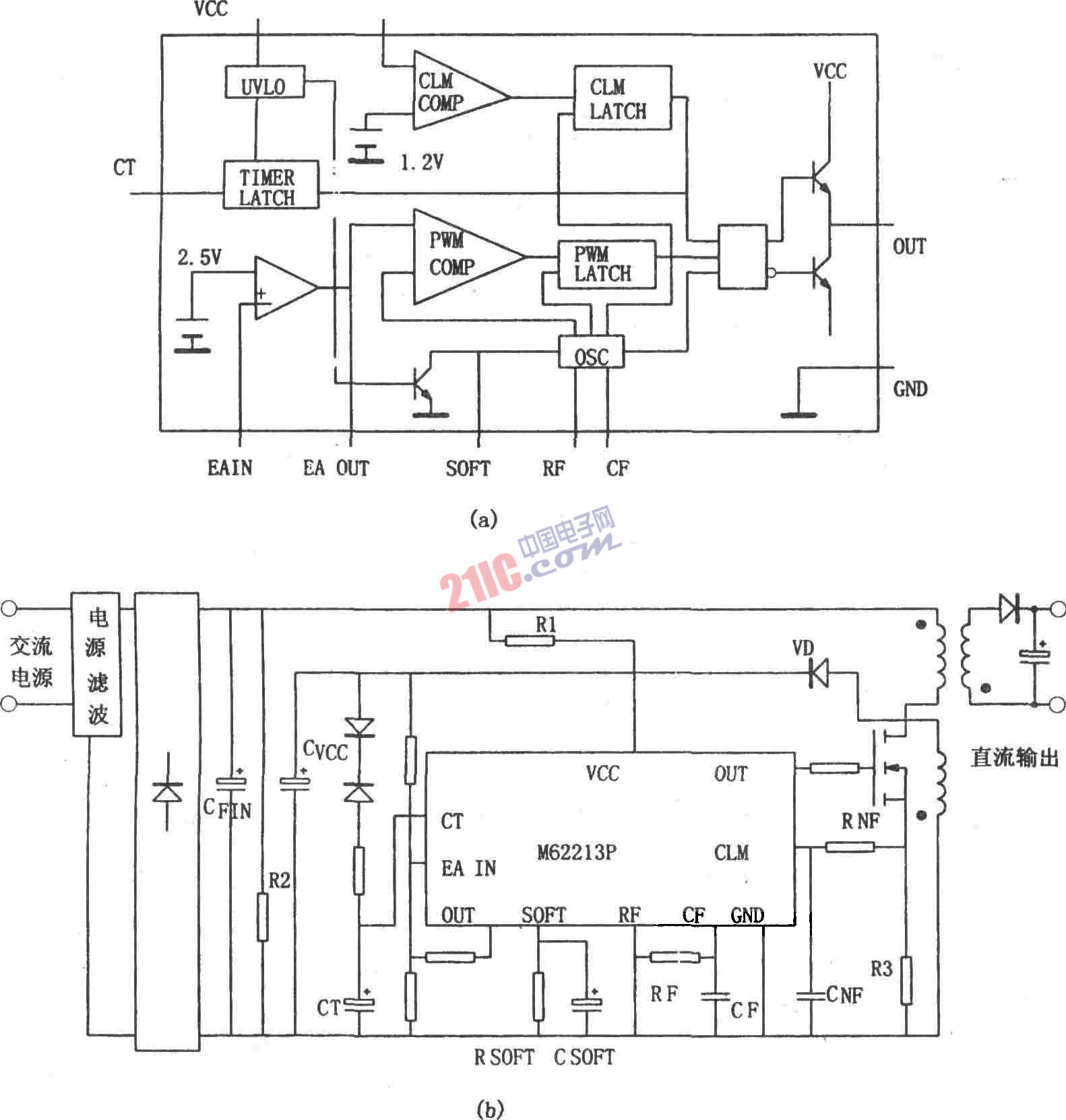
图(a)所示为M62213FP的内部结构框图。M62213FP是一种高速开关电源控制器。它由振荡器、PWM比较器、误差放大器、输出电路、过电压保护兼定时闭锁电路、过电流保护电路以及软启动电路等组成。开关工作频率为700kHz,输出电流峰值为±1A,采用推拉输出电路,启动前电路的电流很小,典型值为130μA,启动开始与停止时电压差较大,启动开始电压为12.5V,启动停止电压为8.3V,这样可减小输入平波电容。片内具有高速限流、过压兼定时闭锁、死区控制兼软启动、光电耦合器直接激励的反馈用误差放大器、防止低电压时输出误动作等功能电路。外接很少元件,就可构成功能较为完善的开关稳压电源。
图(b)所示为由高速开关电源控制器M62213FP构成的开关稳压电源。该电源的输出脉冲的导通时间由接在SOFT端的电阻确定,如果与此电阻并联一只电容,那么启动时导通时间逐渐增大,这样就可以实现软启动。M62213FP本身的工作电压在启动时,由交流电源电压经过整流后通过R1提供;正常工作时由回扫变压器的一个绕阻经整流二极管VD整流提供,此时的电压与输出电压成比例,因此,还用于进行反馈控制与过电压检测。为防止噪声引起误动作,接入RNF和CNF构成的滤波器滤除噪声。