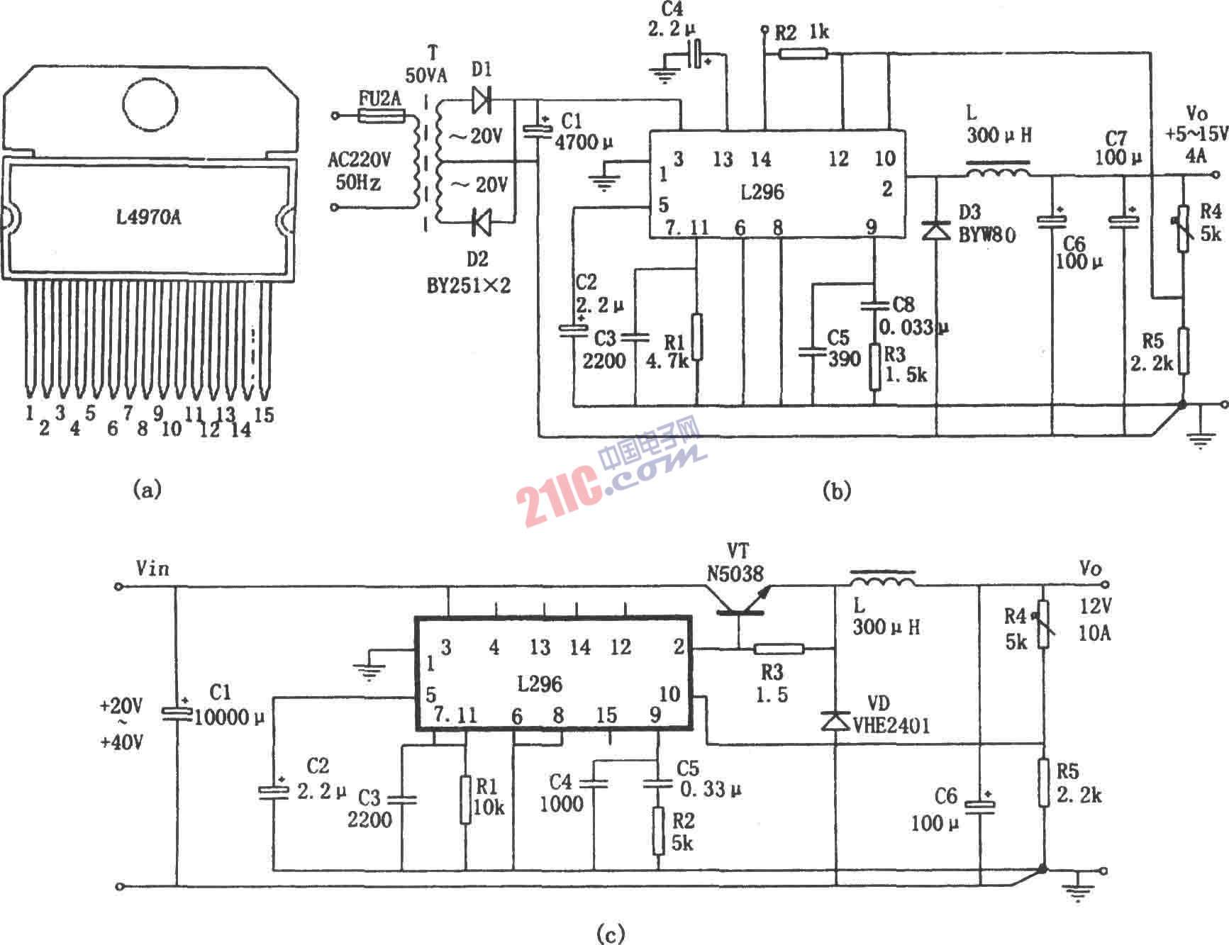
如图所示为由L296单片大电流开关电源芯片组成的5~15V、4A稳压电源。L296单片大电流开关电源芯片特点是:(1)保护功能完善。内设有软启动、过流、过热、过压保护。(2)最大输出电流为4A,功率为160W,输出电压在5.1~40V之间可调。(3)设有特殊功能:工作禁止控制、同步控制(在几片作多路输出时,保证工作频率一致)、重置电路(可提供电源工作状态的检测信号)、撬棍过压保护电路(当输出电压超过预设额定电压20%时,产生一个100mA的驱动信号,用来触发外部保护电路动作)。图(c)所示为电流扩展电路形式。
