0
问答首页 最新问题 热门问题 等待回答标签广场
我要提问

电源电路电源

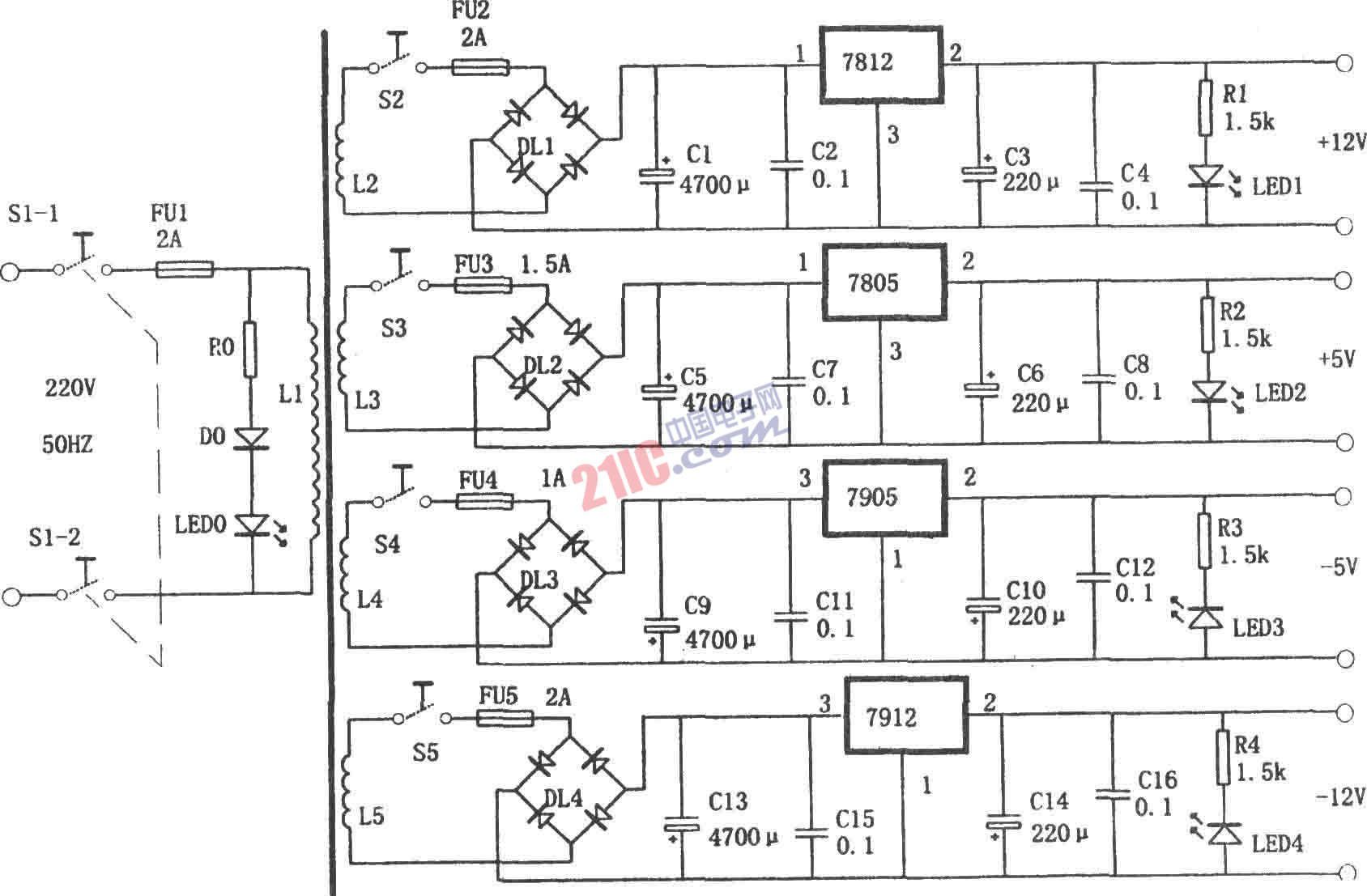
多路输出的稳压电源(7912、7805)

多路输出的稳压电源(7912、7805)
提问者:城边草1 地点:- 浏览次数:9962 提问时间:08-08 05:28
我有更好的答案
提 交
1条回答
pingfandeshijie 08-12 22:39

如图所示为多路输出的稳压电源电路。该电路利用变压器的4个次级绕组和7812、7805、7905、7912分别提供+12V、+5V、-5V和-l2V 4组相互独立的输出电压。每组输出电压都有单独的开关控制和输出指示。可作为实验用电源。

 

 

撰写答案
提 交
1 / 3
1 / 3
相关电源电路
无噪声的的功放电源电路
LG CF-25H84彩电开关电源电路
LG MC-8AA机心彩电开关电源电路
LG MC-022A机心彩电开关电源电路
LG MC-019A机心彩电开关电源电路
相关电源
TDA16846组成的彩电开关电源原理图
联想LX-PL4C2型彩色显示器开关电源电路
长虹CN-9机心彩电开关电源电路
索尼KV2184彩电开关电源电路
王牌TCL-3460D彩电开关电源电路