0
问答首页 最新问题 热门问题 等待回答标签广场
我要提问

电源电路通信电路

监控模块与整流模块的通信电路

监控模块与整流模块的通信电路
提问者:manliaijun 地点:- 浏览次数:4451 提问时间:10-05 20:17
我有更好的答案
提 交
1条回答
zouqinxiang 10-09 17:15

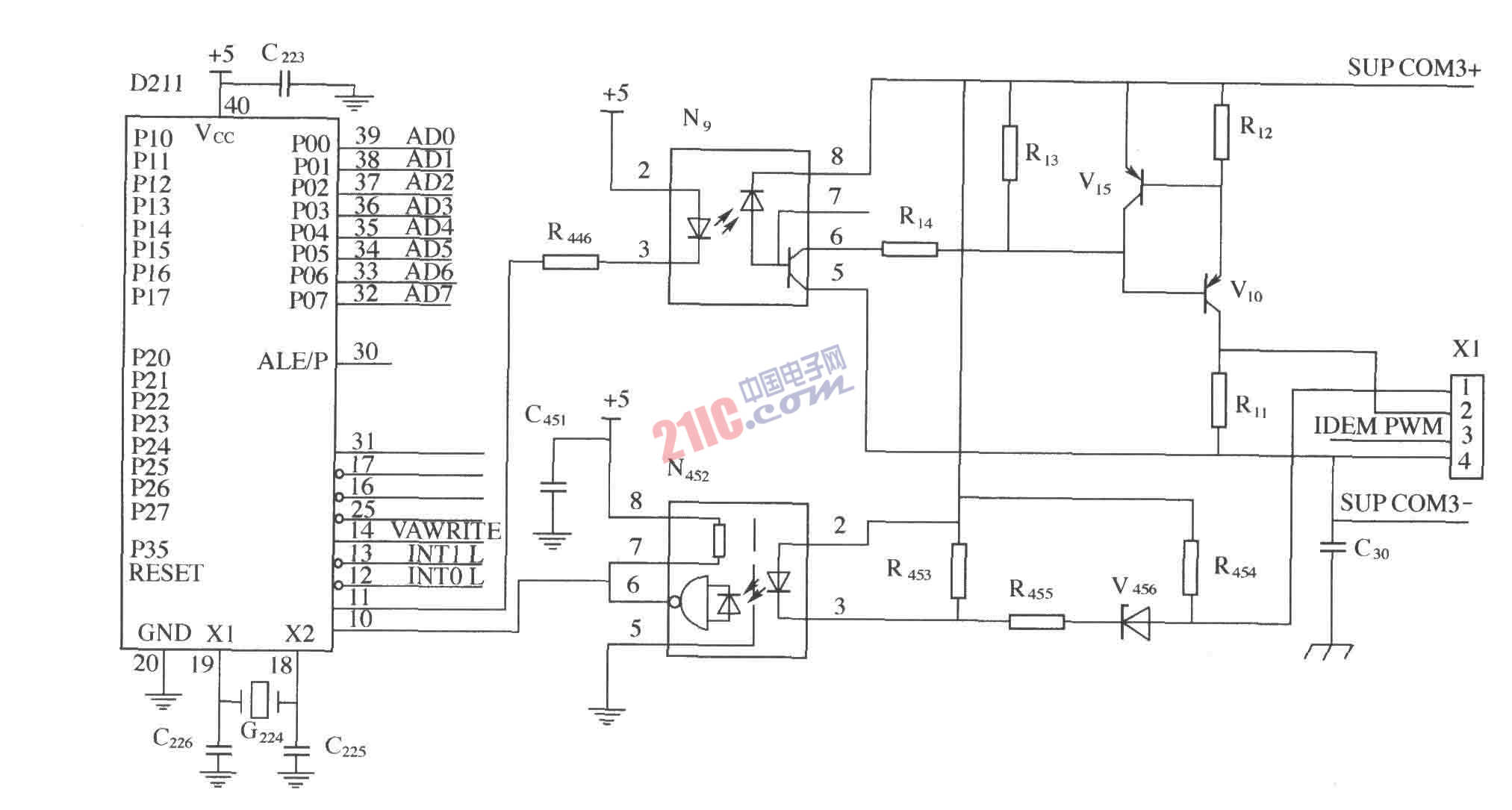
  监控模块与整流模块的通信电路如图所示。光耦N9和N452在微处理器D211和整流模块之间提供了隔离,N9隔离发送缓冲器V15和V10,发送缓冲器V15和V10设计为可提供100个整流模块的通信的驱动能力,N452是一个高增益的光耦缓冲器,用于接收整流模块发送过来的信号。

 

 

撰写答案
提 交
1 / 3
1 / 3
相关电源电路
无噪声的的功放电源电路
LG CF-25H84彩电开关电源电路
LG MC-8AA机心彩电开关电源电路
LG MC-022A机心彩电开关电源电路
LG MC-019A机心彩电开关电源电路
相关通信电路
卫星电视接收机高频解调及电源电路
对讲机快速充电器电路图
互补电压开关型D类功放电路
VSWR电桥的144MHz信号电路
9018三极管组成的无线话筒电路图