0
问答首页 最新问题 热门问题 等待回答标签广场
我要提问

电源

电源的输出电流怎么提高到1mA

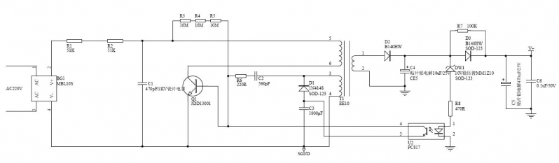
目前这个电源的负载能力很差,设计输出12V/1.5mA,但实际输出不到0.5mA,不知哪里有问题,请高手赐教,谢谢!!!


forum.jpg

提问者:tianhua23 地点:- 浏览次数:8581 提问时间:10-29 13:55
我有更好的答案
提 交
3条回答
tianyu28 05-15 11:18

 

这是个RCC震荡电路做的电子变压器,增加输出的路径有2个,

1 是增加初级的电流能力把前面的2个51K电阻适当减小些,增大C1,

2 是输出改全波整流,实际上输出的同相输出能力很强的。

可以试着降低R6,增大C2,C3

jfsdwer 05-12 11:06
的确是单火取电电路,C1增大对外接节能灯时容易闪烁,此电路是参考市场一款产品做的,它上面就是470PF,电源形式及参数基本一致,它的电源输出能达到11V/1.2mA.减小51K可以提高一点,但很有限。
鼎威新能源 05-11 15:05
这种微功耗电源,允许的输入功率仅6.6mW,要想输出12mW显然是没可能的。另外BJT漏电流太大,13003大约是10uA,需改用MOSFET如1N60
撰写答案
提 交
1 / 3
1 / 3
相关电源
TDA16846组成的彩电开关电源原理图
联想LX-PL4C2型彩色显示器开关电源电路
长虹CN-9机心彩电开关电源电路
索尼KV2184彩电开关电源电路
王牌TCL-3460D彩电开关电源电路