大家一定有这样的经验,手中总有一些耗电量较大的用电器由交流电源适配器为之供电。比如随身听、数调收音机、随身看、笔记本电脑等。可是差不多所有的电源适配器自身都不带电源开关,只要把它们插在220V插座上就一直通电。这样就给我们使用电器带来很大的不方便,每次使用时都得把插头插上,用完后再把它拔下来,有时可能忘记拔掉插头,发现时已经把适配器烧得很热了,要是在盛夏还可能会烧坏电源适配器。
这里介绍的自动控制电源适配器是利用了负载电流的变化来自动控制电源适配器的开关,因此彻底解决了上述问题,使用起来非常方便。只要把该电源适配器插上220V电源,即可靠用电器上的电源开关来控制适配器了。
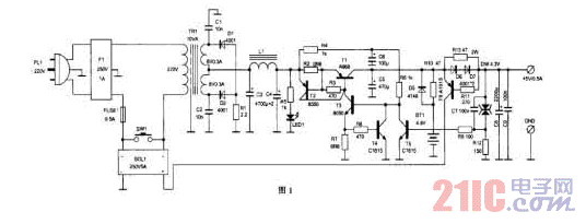
电路的原理如图1所示。220V交流电源从PL1输入,通过电网滤波器F1,滤去电网中的杂波干扰后通过保险管FUSE1与固态继电器SOL1的交流电源端和变压器TR1的初级串联。电路中有一个小容量的充电电池组BT1,在关机状态下它的+4.8V端电压通过R10(或D5)、R13加到输出端上。由于用电器已经关机,适配器的负载电流为零或小于12.8mA,使R13两端的压降小于0.6V,三极管T6不会导通。这时如果打开用电器的电源开关,负载电流增大到超过12.8mA,R13两端的电压降超过0.6V,T6便导通,BT1的电压就会通过T6的射、集极加到固态继电器SOL1的直流控制端的正极,始其导通,220V便加到TR1上,变压器次级的输出经过D1、D2整流,L1、C3、C4组成的π型滤波器平滑后,加到由T1~T5构成的集电极输出串联稳压电路上进行稳压,其输出的+6.2V电压一方面通过R10给BT1充电,另一方面通过D6、D7加到输出端上,经降落1.2V后输出+5V/0.5A的稳定电压。
该稳压器的取样端设计在输出端上,所以R13或D6、D7产生的电压降不会影响输出电压的稳定性。当负载电流大到25.5mA以上时,R13两端的压降超过了1.2V时,D6、D7就开始导通,限制了压降的进一步增加。稳压二极管DW是两只3.7V的单向稳压管反向串联而成的,这种接法可以使它自身的温度系数减到最小,提高适配器的温度稳定性。C7的加入改善了电源的瞬态特性。电阻R2和三级管T2的加入使电路具有了过流保护作用。当电源电流超过1A时,R2两端的压降超过了0.6V,T2导通,电源就通过T2的射、集极,T3、R7到地,调整管T1的射、基极电流被分流,使T1趋于截止,保护了T1不会因为过流而烧毁。R7、R8与T4又构成了另一个支路的过流保护电路。如果流过R7的电流大于88mA,使R7两端压降超过了0.6V,T4就会导通,T3的基极电流被分流,限制了电流的进一步增大,保护T3不被烧毁。T5是取样放大管,如果输出端电压升高,稳压管DW就会导通,使T5也导通,T3的基极电流同样被分流,使T3、T1趋向截止,输出电压下降。反之则反向调节,保持了输出电压稳定在+5V。
R13的取值决定了该适配器的开关控制电流的大小。本设计取R13=47Ω,这样只要负载电流超过0.6V/47Ω=0.0128A(12.8mA)时,适配器就会自动启动。如果需要其它的启动电流值,读者可以自行计算。为了防止由于长期不开机,将电池组BT1中的能量耗尽而无法自动启动,电路中还特设了手动启动按钮开关SW1,只要按一下它,电源就会启动,供电的同时为BT1充电。

该适配器的元件选择非常容易。F2和SOL1都用工业产品,只要电流电压不小于给出的值就可以使用。L1可用0.8mm的漆包线在截面积为10mm×16mm的EI型铁心上绕满为止,也可以在Ф50mm的大型工业磁环上绕尽量多的圈数,并不需要精确的电感量。R1选2.2Ω、3W的线绕电阻,R2选0.6Ω、2W的线绕电阻,晶体管T1可选任何型号的5W、2A以上的管子,T2选1W、200mA以上的管子。BT1可用250mAh的镍氢电池组。该电源的外壳一定要利用用金属制作,输出电缆也用双芯屏蔽线,将其屏蔽层接外壳,再将外壳接电源地。这种良好的屏蔽措施可以隔离各种干扰,对使用收音机、袖珍电视机等来说非常重要。为了适应不同的负载,只要改变一些元器件的数值就能得到不同的输出电压和电流。这个电路是为Sony ICF SW7600G型数调收音机而设计的。