
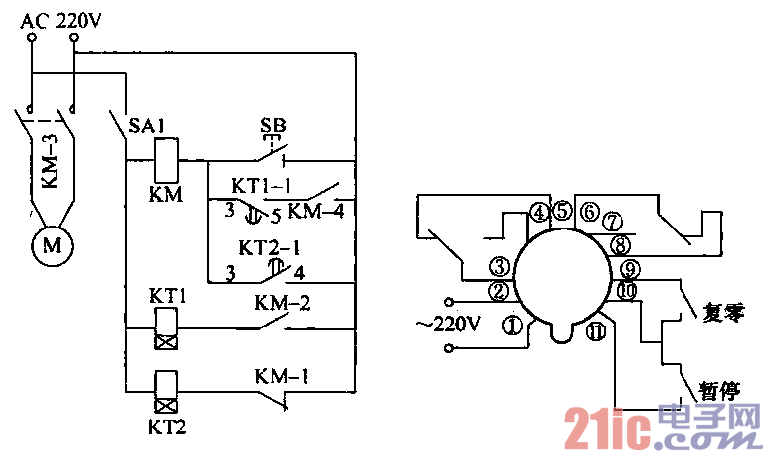
用时间继电器组成的苗圃自动喷药杀虫控制电路如图所示,开停时间可人工进行设定,可喷洒
2min、停止30min,然后再喷洒2m/n、停止30min,周而复始地工作。
当接通启动开关SA1以后,时
间继电器KT2线圈通过KM-1常闭
触点形成回路,开始工作,所设定的
延迟时间到达以后,其KT2-1常开触
点闭合,进而使交流接触器KM线圈
得电工作。使其邻组触点动作。其
中,KM-3触点闭合以后接通了水泵
电动机的供电电路,开始抽水喷洒j
而辅助触点KM-1断开.使时间继电
器KT2失电,其KT2-1触点断开;
但由于KM的常开触点KM-3已经闭
合,KM线圈通过KTl-1、KM-3继
续得电工作,故而使水泵继续维持喷
洒。由于KM-2触点的闭合,KT1时
间继电器线圈得电开始工作,当其所设定的延迟时间到达时,KTl-1触点断开,使KM交流接触器线圈失
去供电而释放,其KM-3触点断开,水泵电动机失去供电而停止工作。同时,由于KM-1常闭触点复位,
KT2时间继电器得电开始工作。
如果通电以后需要立即进行喷洒,则只要点动开关SB点动,使水泵电动机起动即可实现。
KT1、KT2是一种具有数字显示的时间继电器。该继电器延时范囤为19h59min,调整单位为nun。