0
问答首页 最新问题 热门问题 等待回答标签广场
我要提问

电子电路直流电路

直流电焊机空载自动断电电路

直流电焊机空载自动断电电路
提问者:胡政鹏测试_12 地点:- 浏览次数:2898 提问时间:01-26 05:21
我有更好的答案
提 交
1条回答
vywyefswer 01-27 19:51

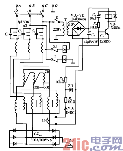
6.直流电焊机空载自动断电电路.gif


电路工作原理:本装置由信号电源、晶体管放大和控制电路

组成。线路中电容C,~ C3与交流接触器JC主触点并联,串联于

整流变压器ZB初级线圈。当合上开关K时,时间继电器常闭触

点J通电吸合,交流接触器JC通电吸合,使电焊机暂时带电。时

间继电器SJ通过延时10 s左右,其常闭触点断开,接触器JC线

圈失电,电焊机处于断电状态。

撰写答案
提 交
1 / 3
1 / 3
相关电子电路
TDA16846组成的彩电开关电源原理图
联想LX-PL4C2型彩色显示器开关电源电路
长虹CN-9机心彩电开关电源电路
索尼KV2184彩电开关电源电路
王牌TCL-3460D彩电开关电源电路
相关直流电路
直流功率计电路图
直流伺服恒流功放电路图
交直流两用功放电路制作
纯直流场效应管功放电路原理图
直流电机的可逆原理