0
问答首页 最新问题 热门问题 等待回答标签广场
我要提问

红外电路控制电路

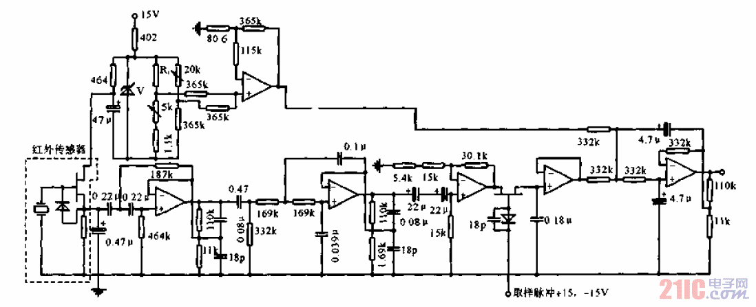
红外温度计控制电路

红外温度计控制电路

提问者:loonor 地点:- 浏览次数:3976 提问时间:06-03 12:51
我有更好的答案
提 交
1条回答
zhhx1985 06-08 19:53

红外温度计控制电路.gif

撰写答案
提 交
1 / 3
1 / 3
相关红外电路
遥控器编码式红外发射电路
红外遥控双功能插座电路图
红外接收机电路图
红外接收机电路图
热释电红外线传感器在人体探测器中的应用电路
相关控制电路
C534J1型立式车床控制电路03
激光发送器及电路
C523型双柱立式车床控制电路01
全自动电热水控制电路
水塔水位控制电路