0
问答首页 最新问题 热门问题 等待回答标签广场
我要提问

电源电路继电器控制电路充电器电路

充电器(随身听)电路图

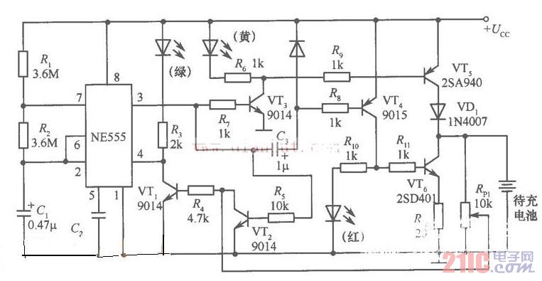
充电器(随身听)电路图
提问者:lanziji 地点:- 浏览次数:5131 提问时间:02-08 18:31
我有更好的答案
提 交
1条回答
sallyxia 02-11 00:48

.jpg

撰写答案
提 交
1 / 3
1 / 3
相关电源电路
无噪声的的功放电源电路
LG CF-25H84彩电开关电源电路
LG MC-8AA机心彩电开关电源电路
LG MC-022A机心彩电开关电源电路
LG MC-019A机心彩电开关电源电路
相关继电器控制电路
继电器低功耗保持电路图
.时间继电器控制正反转启动电路
继电器低功耗保持电路图
继电器输出简单的光束报警电路图
家用电器红外遥控接收电路图
相关充电器电路
手机万能充电器电路图
手机电池充电器电路图
对讲机快速充电器电路图
电动自行车充电器的原理与检修
智能手机充电器模块电路图