0
问答首页 最新问题 热门问题 等待回答标签广场
我要提问

电工电路晶闸管电路

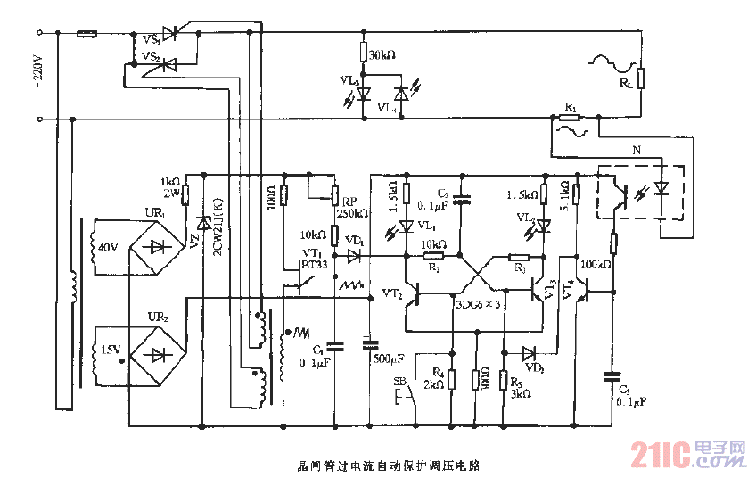
晶闸管过电流自动保护调压电路

晶闸管过电流自动保护调压电路
提问者:60user18 地点:- 浏览次数:4866 提问时间:07-15 08:25
我有更好的答案
提 交
1条回答
asa1253 07-21 06:42

晶闸管过电流自动保护调压电路.gif

撰写答案
提 交
1 / 3
1 / 3
相关电工电路
电工常用图形符号与文字符对照表
全桥式开关电源电路主回路
24位4.7Hz、4通道模拟数据采集系统电路图
自适应直流供电电源电路
收音机减少交流声的电路
相关晶闸管电路
高频晶闸管触发电路图
晶闸管与门电路电路图
晶闸管式过电流保护电路之一a
晶闸管过流保护电路图
晶闸管控制的水罐增压供水自动控制电路