0
问答首页 最新问题 热门问题 等待回答标签广场
我要提问

音频放大电路

音频放大器电路图

音频放大器电路图
提问者:yeming22 地点:- 浏览次数:6693 提问时间:09-06 06:02
我有更好的答案
提 交
1条回答
艾嘉大人 09-08 10:17

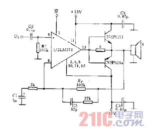
如图电路中当输入信号电平小于20mW时,LM378运算放大器直接通过5欧电阻向负载提供高达约100mA的峰值电流。当大于20mW时,通过5欧电阻的负载电流偏置助推晶体管使其导通,以增加输出功率。晶体管和运算放大器必须接有合适的散热器。


音频放大器电路图.gif

撰写答案
提 交
1 / 3
1 / 3
相关音频放大电路
XPT4990音频放大器应用电路
集成音频放大器电路图
具有±15dB高、低音控制的音频放大器
小功率音频放大器MC34119
lm386音频放大电路