
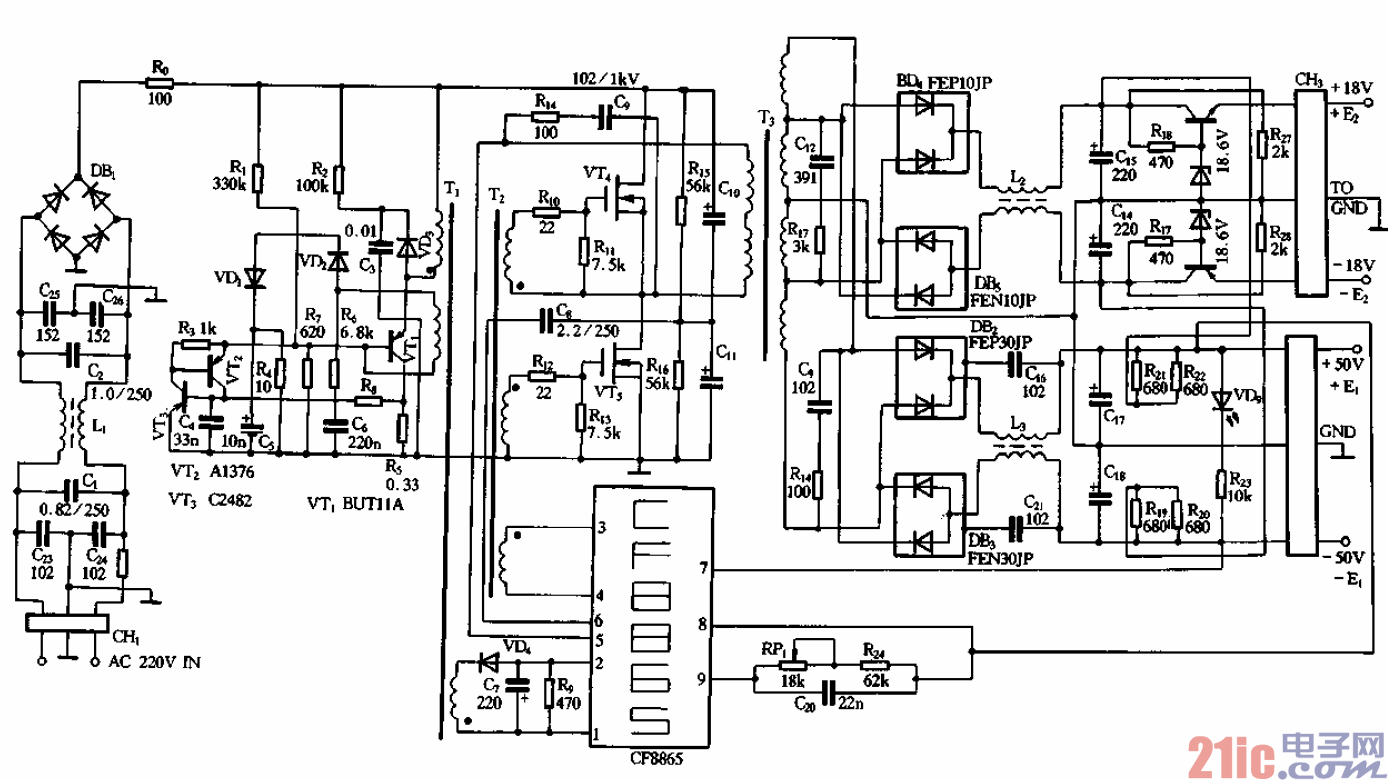
是该开关电源的工作原理图。它的电路组成及主要工作原理与图7-31基本相
同,下面仅作简要介绍。在图中,VT4、VTs为受激励变压器Tz控制而工作的开关管,
它的输出通过脉冲变压器T3的降压,其次级输出电压经桥式整流和稳压、滤波后输出两
组正负对称的直流电源,其中一组为±18V,另一组为±50V。
电路中的集成控制模块采用CF8865专用模块,它相当于图7-31的62880模块。
CF8865能产生120kHz的振荡脉冲,从模块的3、4脚输出并通过激励变压器T推
动开关管VT4、VTs工作o CF8865的9脚为输出电压调节端,RPi为调节电位器,调节
尉、即可改变输出电压值0 8脚为输出电压误差取样电压的输入端o l、2脚为市电电压输
入波动取样控制输入端,由于CF8865的3.4脚除了向激励变压器Tz输出推动脉冲使
VT4、VTs导通截止外,还通过另一绕组去推动vrl的导通截止o当市电电压波动时,
整流输出的300V直流电压也会发生波动,这样由VTi导通、截止在Ti的初级绕组两端
形成的脉冲的幅度也会波动,它耦台到次级后经VD4整流产生的负电压的幅度也会渡动,
并使2、1脚之间的电位差发生变化,经内部乜路检测后去控制3、4脚输出的推动脉冲的
宽度,最终实现对市电波动造成输出电压的波动进行稳压控制。