0
问答首页 最新问题 热门问题 等待回答标签广场
我要提问

电源电路电源

WYJ81型自动交流稳压电源电路

WYJ81型自动交流稳压电源电路
提问者:吔屎蛋拉雷 地点:- 浏览次数:3912 提问时间:06-22 05:40
我有更好的答案
提 交
1条回答
df890724 06-29 15:35

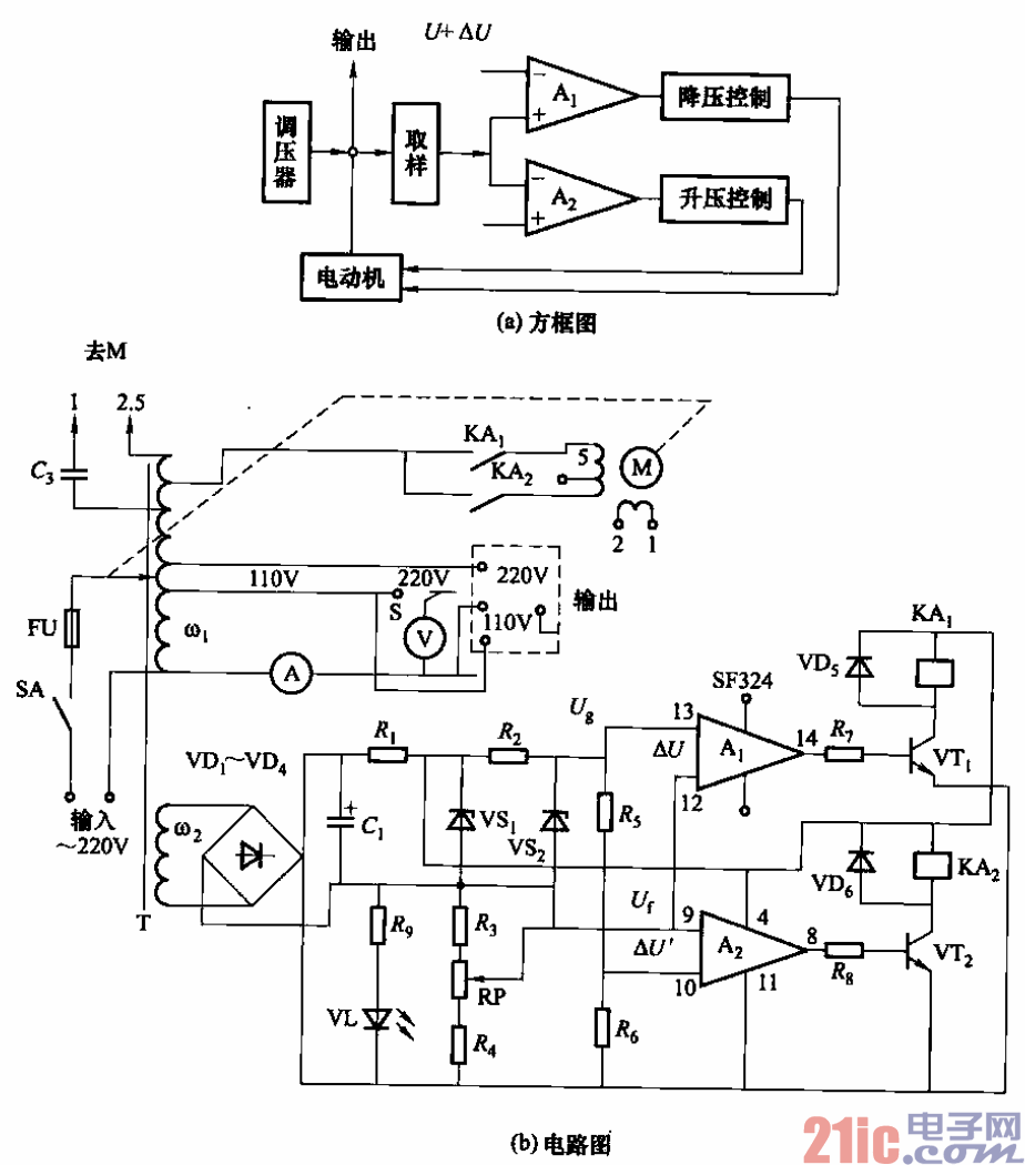
88.WYJ81型自动交流稳压电源电路.gif


它采用运算放大器作双限电压比较器,使自耦调压器的输出电压

自动稳定在一个给定的电压范围内。该稳压器输出电压能稳定在220/110V±4%范围内,响

应时间为1. 6s,效率95%。

    调节电位器RP可以改变输出电压设定值。运算放大器Ai控制上限电压(220/110V+

4%),A2控制下限电压(220/110V-4%)。Ai、Az采用四运放SF324型,余下的两个运

放可用于过压、过流或触电保护,以提高稳压器的可靠性及安全性。

  

撰写答案
提 交
1 / 3
1 / 3
相关电源电路
无噪声的的功放电源电路
LG CF-25H84彩电开关电源电路
LG MC-8AA机心彩电开关电源电路
LG MC-022A机心彩电开关电源电路
LG MC-019A机心彩电开关电源电路
相关电源
TDA16846组成的彩电开关电源原理图
联想LX-PL4C2型彩色显示器开关电源电路
长虹CN-9机心彩电开关电源电路
索尼KV2184彩电开关电源电路
王牌TCL-3460D彩电开关电源电路