0
问答首页 最新问题 热门问题 等待回答标签广场
我要提问

电源电路继电器控制电路电源

继电保护操作电源自动切换电路

继电保护操作电源自动切换电路
提问者:vitamin维他命 地点:- 浏览次数:7697 提问时间:08-14 02:50
我有更好的答案
提 交
1条回答
60user23 08-19 16:05

125.继电保护操作电源自动切换电路.gif


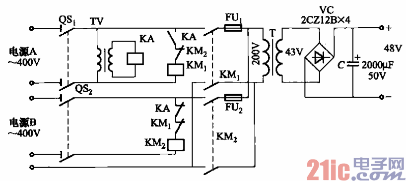
当变电所有两路独立供电电源时,可采用如图所示的继电保护操作电源自动切

换线路,以代替蓄电池组供电。

 图中,TV为继电保护用的电压互感器;KA为交流电压继电器,DY-28型/loOv,整

定为80V释放;熔断器FUi、FUz是为防止接触器触头粘住作短路保护而设的。

撰写答案
提 交
1 / 3
1 / 3
相关电源电路
无噪声的的功放电源电路
LG CF-25H84彩电开关电源电路
LG MC-8AA机心彩电开关电源电路
LG MC-022A机心彩电开关电源电路
LG MC-019A机心彩电开关电源电路
相关继电器控制电路
继电器低功耗保持电路图
.时间继电器控制正反转启动电路
继电器低功耗保持电路图
继电器输出简单的光束报警电路图
家用电器红外遥控接收电路图
相关电源
TDA16846组成的彩电开关电源原理图
联想LX-PL4C2型彩色显示器开关电源电路
长虹CN-9机心彩电开关电源电路
索尼KV2184彩电开关电源电路
王牌TCL-3460D彩电开关电源电路