
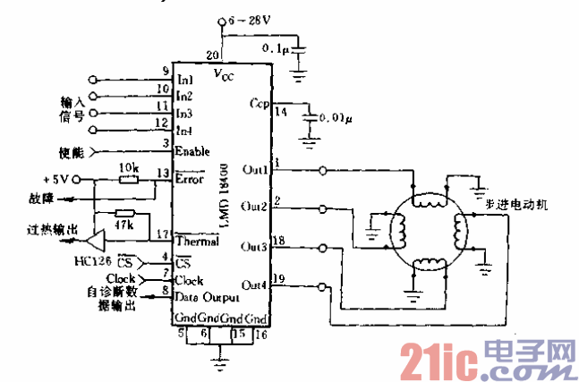
DMOS功率开关ON状态电阻有正温度系数,四个开关可以
任意并联,以增大负载电流,因此用单片LMD18400可驱动一台、
两台、四台小型直流电动机。从输入端输入PWM控制信号可实
现电动机的调速控制,见图11-12和图11-13。
LM1951是高速f达50kHz)高侧智能开关。它可提供下列故
障保护并有故障指示输出:输出端对地短路或对正极电源短路、负
哉开路、过电流、过电压,超温。它适用于阻性和感性负载驱动,
输出有30V钳位,使感性负载快速放电,输入控制端对TTL/
(’MOS兼容,有ESD(防静电)保护。