
应用举倒1R 2130的上述优点使它可方便地用于直流斩
渡调速、直流伺服系统、三相变频电源、功率开关电源以及变频
电源、不间断电源(UPS)和交流调速系统中,限于篇幅仅举三倒
说明其应用。
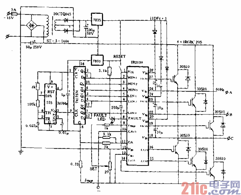
(1)在六阶梯波三相固定频率输出电源系统中应用:图12-43
给出了一个典型的三相固定频率输出电源的原理图。图中.
IR2130自身工作的电源来自7805三端稳压器,其输入脉冲来自
74175N六分频器,而555非稳态多谐振荡器用作固定额率发生
器,它输出六倍输出频率的固定频率。显而易见,图中应用分流
器来测取负载电流的大小,且IR 2130输出的故障信号直接用来
驱动发光二极管进行故障显示。该电源可用来进行功率试验,并
可用来把工频交流电变为60Hz交流电作为兵工、航天系统实验
室中的供电电源。