0
问答首页 最新问题 热门问题 等待回答标签广场
我要提问

电机控制电路直流电路

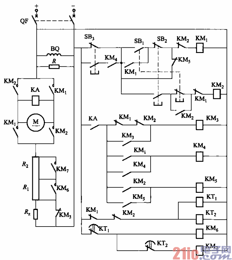
直流电动机电枢串接电阻启动反接制动的正反转电路之二

直流电动机电枢串接电阻启动反接制动的正反转电路之二
提问者:q510954672 地点:- 浏览次数:8653 提问时间:02-11 01:54
我有更好的答案
提 交
1条回答
cmh16 02-20 10:06

202.直流电动机电枢串接电阻启动反接制动的正反转电路之二.gif




202.    电路如图3-202所示。该电路的性能与图3-201类似,只不过用按钮代替主令开关

而已。

    图中,Ri、R2为启动电阻;R:为反接制动电阻;R为放电电阻;SBi为正转按钮;

SBz为反转按钮;SB3为停止按钮;KMi为正转接触器;KMz为反转接触器;KM3为反接

制动接触器;KMs、KM7为加速接触器。

撰写答案
提 交
1 / 3
1 / 3
相关电机控制电路
直流电动机正反转控制电路
直流电动机工作原理图
大功率直流电动机过流保护电路
直流电动机控制电路
.时间继电器控制正反转启动电路
相关直流电路
直流功率计电路图
直流伺服恒流功放电路图
交直流两用功放电路制作
纯直流场效应管功放电路原理图
直流电机的可逆原理