0
问答首页 最新问题 热门问题 等待回答标签广场
我要提问

电源电路电源

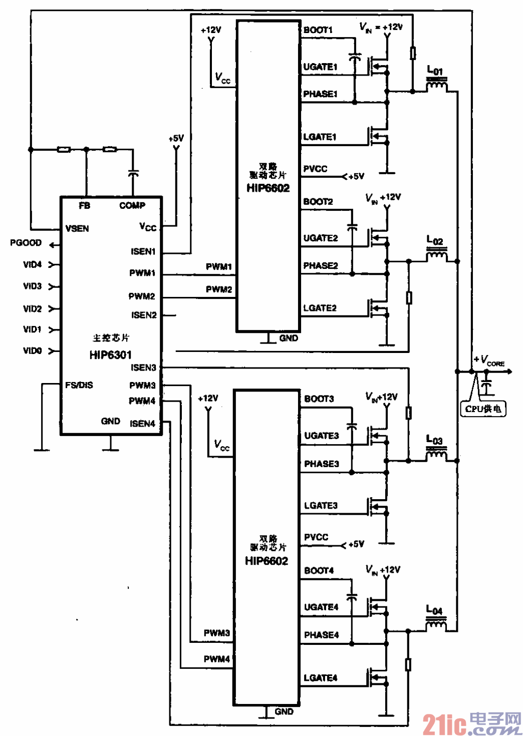
采用HIP6301和HIP6602芯片的4相CPU电源电路

采用HIP6301和HIP6602芯片的4相CPU电源电路
提问者:yuao_2009 地点:- 浏览次数:5693 提问时间:11-07 11:50
我有更好的答案
提 交
1条回答
AHTLTC 11-15 12:08

7.采用HIP6301和HIP6602芯片的4相CPU电源电路.gif


采用HIP6301和HIP6602芯片的4相CPU电源电路


所示为采用HIP6301和HIP6602芯片的4相CPU电源电路。主芯片输出4路相位不同的

PWM信号,经2个HIP6602后输出4路电源,晟后将4路电源台起来为CPU芯片供电,可满足CPU

芯片的功率要求。

撰写答案
提 交
1 / 3
1 / 3
相关电源电路
无噪声的的功放电源电路
LG CF-25H84彩电开关电源电路
LG MC-8AA机心彩电开关电源电路
LG MC-022A机心彩电开关电源电路
LG MC-019A机心彩电开关电源电路
相关电源
TDA16846组成的彩电开关电源原理图
联想LX-PL4C2型彩色显示器开关电源电路
长虹CN-9机心彩电开关电源电路
索尼KV2184彩电开关电源电路
王牌TCL-3460D彩电开关电源电路