0
问答首页 最新问题 热门问题 等待回答标签广场
我要提问

电源电路电源

输出12V-10A的电源电路

输出12V-10A的电源电路
提问者:qwe049 地点:- 浏览次数:1084 提问时间:06-07 19:55
我有更好的答案
提 交
1条回答
ljmlvmd 06-09 15:52

36.输出12V-10A的电源电路.gif


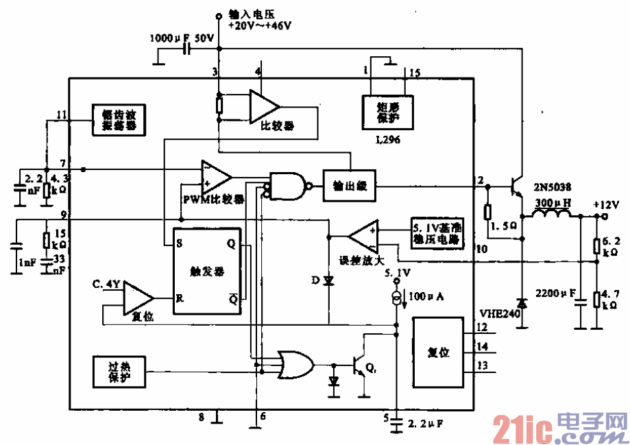
输出12V-10A的电源电路


是采用L296构成的+12 V大电流开关电源电路,输出电流可达到10 A。整个电路的

体积小,使用的元器件很少。

撰写答案
提 交
1 / 3
1 / 3
相关电源电路
无噪声的的功放电源电路
LG CF-25H84彩电开关电源电路
LG MC-8AA机心彩电开关电源电路
LG MC-022A机心彩电开关电源电路
LG MC-019A机心彩电开关电源电路
相关电源
TDA16846组成的彩电开关电源原理图
联想LX-PL4C2型彩色显示器开关电源电路
长虹CN-9机心彩电开关电源电路
索尼KV2184彩电开关电源电路
王牌TCL-3460D彩电开关电源电路