
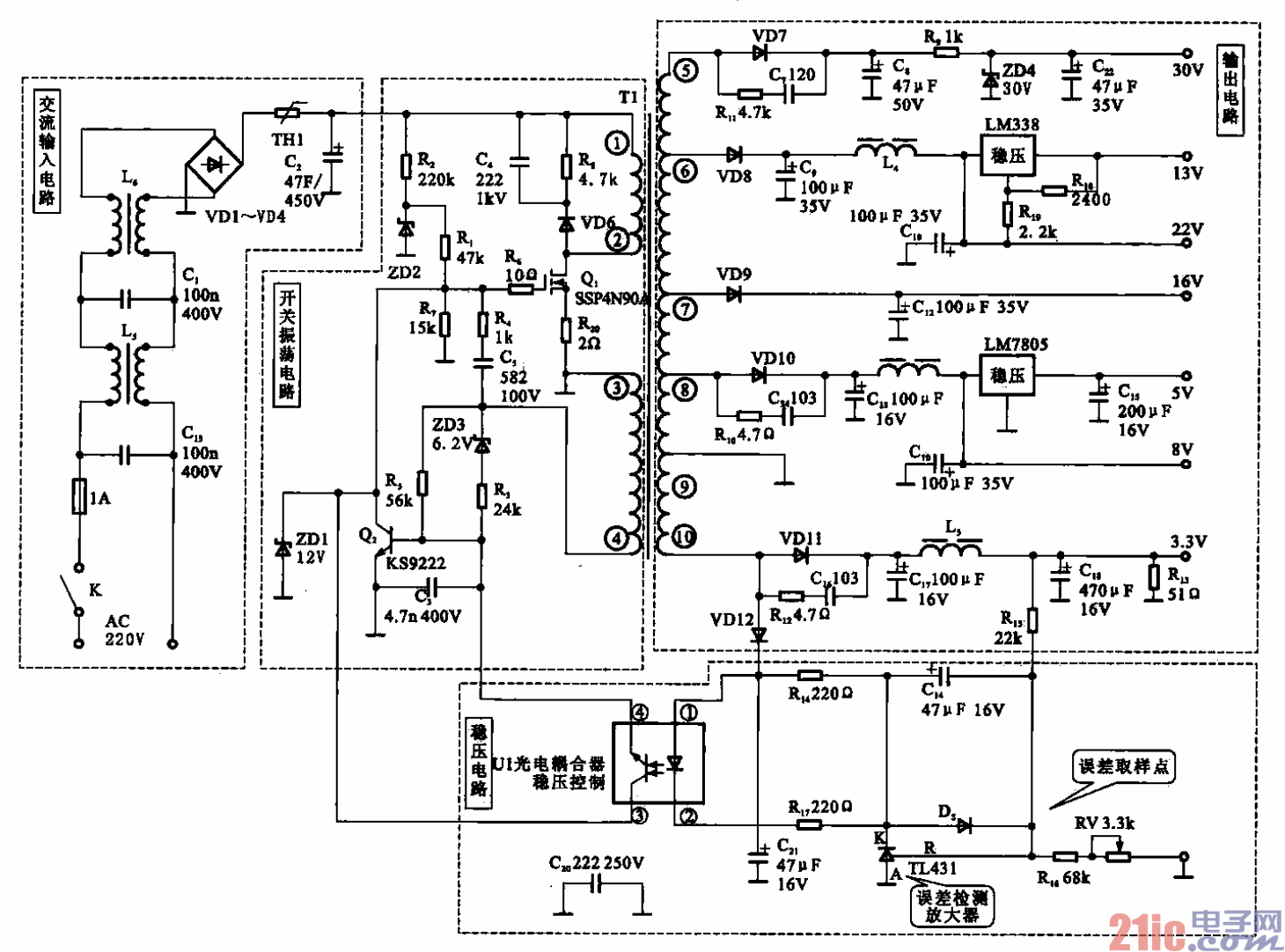
高斯贝尔GRS-2001E数字卫星接收机开关电源电路
高斯贝尔GSR-200IE数字卫星接收机开关电源电路,主要由交流输入电路、开关振荡电路、稳压
电路、反峰电压吸收电路、输出电路组成,如图所示.
(1)交流输入电路
Ls、L6和C13、cl组成双共模低通滤波网络,其作用是抑制电网上的电磁干扰,同时,还对开关电源
本身产生的电磁干扰有抑制作用,以保证电网不受圬染。这种组合对各种高频干扰信号的抑制作用较好。
VD1~VD4和C2组成了桥式整流滤波电路。圈中的TH1是一个具有负温度系数的热敏电阻元件,其特点
是温度低时电阻值大,温度高时电阻值减小。当电路刚接通时,由于电阻器的温度较低,所以电阻值较大,
从而限制了电路的启动电流,这就是浪涌抑制电路,对开关电源本身有一定的保护作用。电路接通后,TH1
上有了电流,其温度升高,电阻值变小,这样就对电路无影响了。
(2)开关振荡电路
当整流滤波后的300 V直流电压加到可关变噩器Tl初级绕组的④叫萤绕组的①端时,启动电阻器RI、
Rz与稳压管ZD2给Qi提供栅极电压,Q.便开始导通,开关变压器初级绕组开始有电流,于是开关变压
器次级绕组便有感应电压产生,④脚的输出信号通过c5.凡形成正反馈,开关电路便进入振荡状态。升
关管在启动过程中,该绕组的电流呈线性增长,当电流达到Q】的控制值时,绕组中的电流不再增加。根
据电磁原理,绕组上的电压下降,③《D绕组上的感应电压经R5使Q2导通,将Qi的栅极电压短路接地,
使Qt截止,这样就完成了一个开关振荡周期。
(3)稳压电路
稳压控制电路设置在+3.3 V的输出电路中,当由于某原因引起输出电压升高时,采样电阻器Rts、Rl6.
RV分压处的电压值也会随着升高,采样电路把这一升高的变化量送到电流比较放大器11431的控制端(即
R端),控制端R的电平也会升高,使得TJ A31的K“端电流增加,光电耦合器UI中的发光二极管的亮
度也增强,使光敏三极管导通,进而驱动Q2的导通时间变短,变压器次级各绕组上所得到的能量就会减
少,输出电压降低。反之亦然,实现了稳压的目的。
(4)反峰电压吸收电路
由Rs、C4和VD6组成的缓冲保护电路主要用于限制开关变压器的漏感产生的反向尖峰电压,此尖
峰电压产生在开关功率管关断之后,漏感中的能量通过VD6向C4充电,把这部分的能量吸收掉。使开关
管Qi工作在安全区内,减少了Qi的关断损耗,还可以使输出端的开关电平大大降低,从而起到保护
作用。
(5)输出电路
该电源昀输出回路共有7组,直流输出电压分别为+30 V、+22 V、+16 V、+13 V、+8 V、+5 V、
+3.3 V。