
本电路具有两路直流稳压电源,其中主电源输出1. 530V连续可调,另一路辅助电源输出5v固定电压
的直流电源,供短路保护、声光报警用。如主电路输出端短路,则立即切断变压器二次侧30V交流电路,
进行全保护,同时伴有声光报警,提醒用户。待故障排除后,叉恢复正常。本电路具有稳定、可靠、反应
迅速的特点,可以解决一些直流电源无保护,频繁烧坏元件的问题。
(1)电路工作原理
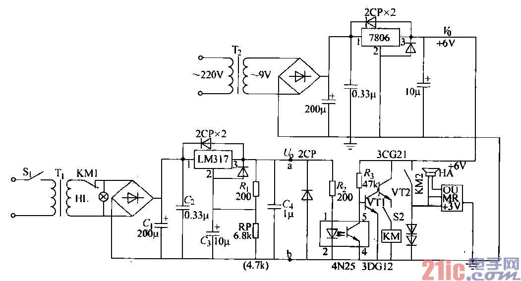
1)主电源电路原理:如图所示,交流220v经变压器T,变压,VD1~VD4桥式整流,电容Ci
滤波,LM317三端稳压,调节电位器RP使直流输出电压为1.5~30V.观看电压表读数。其中EL为交流
指示灯,Jl为继电器常闭触点,电容C2改善纹波和抑制过电压,G改善负载的瞬态响应。
2)短路保护与声光报警电路:短路保护电路采用光耦合器4N25,输出端对输入端无反馈作用,信号
只能单向传递的原理,实现光传递控制。光耦合器由发光二极管和光敏晶体管组成。Ri、尺。、4N25构成
信号控制电路,控制VT1、VTZ,K、Y组成音频振荡电路。电路正常时,直流输出经R,、R。加至4N25
的1、2脚,发光二极管发光,使5、4端导通,VT1基极零偏而截业,音频振荡器不工作。当直流输出短
路时,电压为零,发光二极管不工作。光敏晶体管截止,与Rs分压,给VT1基极提供正向偏流使其导通。
VT2放大管工作,集电极上继电器K线圈有电,串在Ti二次侧上常闭触点断开,切断交流电源,绿色指
示灯熄灭,对电路实现全保护。KZ常开触点闭合,发光二极管闪闪发光,音乐片电路工作,奏出一首美妙
动听的音乐,完成声光同时报警,提示用户,检查排除故障后,电路又恢复正常。
3)辅助稳压电源:辅助电源仅用于保护和声光报警电路,主电路无短路时,辅助电源处于“待机”状
态,电路原理从略。复位按钮S2,电路排除故障期间,为了解除声光报警,使之置“复位”。故障排除后,
将S2置“保护”状态。