0
问答首页 最新问题 热门问题 等待回答标签广场
我要提问

电源电路电源

高性能的笔记本电脑开关电源电路图

高性能的笔记本电脑开关电源电路图
提问者:zimufan 地点:- 浏览次数:6761 提问时间:10-16 02:20
我有更好的答案
提 交
1条回答
link_jin 10-23 04:19

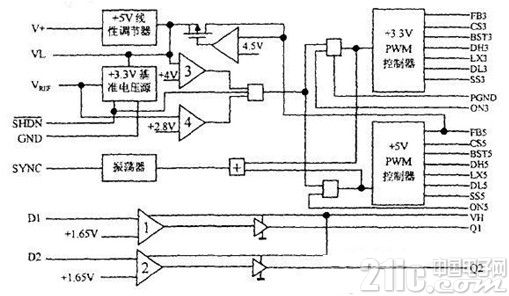
这里介绍了一种由MAX786构成的笔记本电脑开关电源。电源采用PWM控制方式,可提供3V/3A、5V/3A两路输出和一路5V/25MA的PAM数据保护电源,具有电压、电流自动保护功能,是一种经济实用的高性能小型开关电源。


下面图1、图2分别展示出了MAX786内部结构图和笔记本电脑开关电源电路原理图。


MAX786内部结构图


图1 MAX786内部结构图


笔记本电脑开关电源电路原理图


图2笔记本电脑开关电源电路原理图

撰写答案
提 交
1 / 3
1 / 3
相关电源电路
无噪声的的功放电源电路
LG CF-25H84彩电开关电源电路
LG MC-8AA机心彩电开关电源电路
LG MC-022A机心彩电开关电源电路
LG MC-019A机心彩电开关电源电路
相关电源
TDA16846组成的彩电开关电源原理图
联想LX-PL4C2型彩色显示器开关电源电路
长虹CN-9机心彩电开关电源电路
索尼KV2184彩电开关电源电路
王牌TCL-3460D彩电开关电源电路