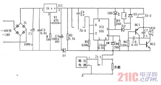
电路图为直流稳压电源保护电路。该装置由降压整流稳压电源、单稳延时电路、继电器控制电路、音频反馈式振荡电路等组成。其中降压整流稳压电源为整个电路提供直流电压Vdd,且Vdd=+(5~12)V,具体的VDD值视稳压块IC1而定。

单稳延时电路由IC2(555)和R3、C4等组成。平时,常闭触点J1-1闭合,负载正常时使IC2④脚电位为高电平(1V以上),当负载短路时,555则因④脚电位为低电平(<0.6V)而被强制复位,③脚输出的低电平使继电器J吸合,触点J1-1断开,切断短路的负载。同时触点J2-2、J3-3分别接通,使由BG1、BG2、C6、C7、R6组成的音频反馈式振荡器因加上电压而振荡,其发出约lkHz的音响信号,以提醒使用者注意。触点J3-3接通后,C4通过R3进行充电,使IC②脚电位下降,当②脚电位降至低于1/3VDD时,555则发生置位。③脚输出的高电平使J释放,触点J1-1接通。若此时仍短路,则再进行保护。相应C4的充电时间即为555的延时保护时间td=1.1R3C4。保护时间长短可通过改变时间常数R3C4来进行调节。
本保护电路可对直流电压源短路进行保护,因而可作为稳压源的一个附件,或在进行电源设计时,进行一体化设计。其对直流输出l.5~50V范围内的电压源在出现短路时以0.1秒的速度切换负载,进行保护,且本电路还具有延时自动恢复功能。