0
问答首页 最新问题 热门问题 等待回答标签广场
我要提问

555电路电源

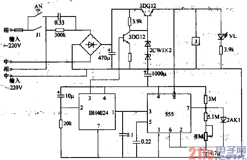
4h的交流电源定时器(555,BH4024)电路

4h的交流电源定时器(555,BH4024)电路
提问者:hgimtk 地点:- 浏览次数:791 提问时间:01-26 00:35
我有更好的答案
提 交
1条回答
qwer31 02-02 07:59

14.4h的交流电源定时器(555,BH4024)电路.gif


(1)电路原理简介如图3—14所示为4h的交流电源定时电路。在该电路中.BH4024为7级二进制串

行计敷器/分频器.555为时基电路。AN为定时触动按钮。每按下AN -次,输出交流电‘#釉v供电4h.

然后即断电.该电路可用于单位上下午的工作时间按4h方式供电。

    (2)元器件参数选择元器件的选用如图3—14所示,无特殊要求。

    (3) 4h的交流电源定时器(555、BH4024)电路如图3-14所示。

撰写答案
提 交
1 / 3
1 / 3
相关555电路
电视方格信号发生器电路
玩具碰碰车电路图
555开机延时输出高电平电路
555脉冲调宽式开关电源电路图
晶体管测试兼信号发生器电路图
相关电源
TDA16846组成的彩电开关电源原理图
联想LX-PL4C2型彩色显示器开关电源电路
长虹CN-9机心彩电开关电源电路
索尼KV2184彩电开关电源电路
王牌TCL-3460D彩电开关电源电路